LEMON Manuals: Even more car manuals for everyone
Home >> Kia >> 2004 >> Amanti >> Repair and Diagnosis >> Engine Performance >> System >> Emission Control System >> Exhaust Emission Control System >> System Diagram

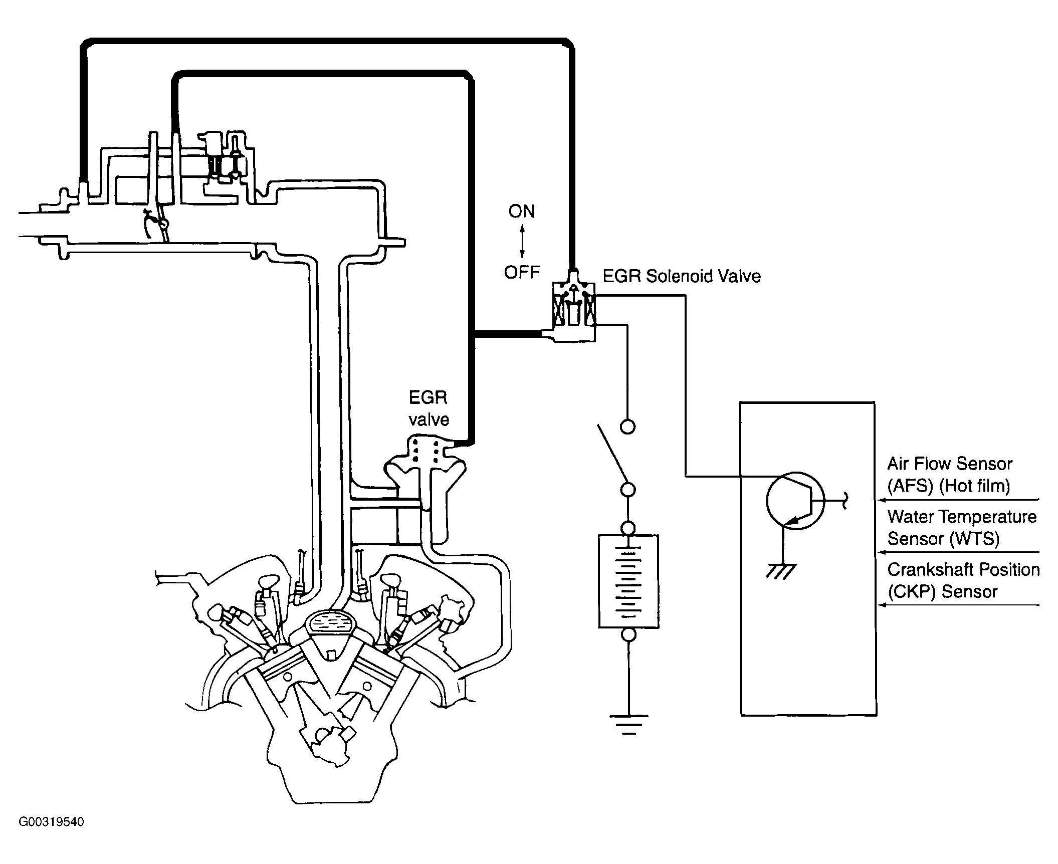
System Diagram

Fig 1: Exhaust Emission Control System Diagram
G00319540Courtesy of KIA MOTORS AMERICA, INC.