LEMON Manuals: Even more car manuals for everyone
Home >> Kia >> 2004 >> Amanti >> Repair and Diagnosis >> Body & Frame >> Body, Cab Control Systems >> Body Control Module >> General Operation & Diagnosis >> Buzzer And Timer Control >> Decayed Room Lamp

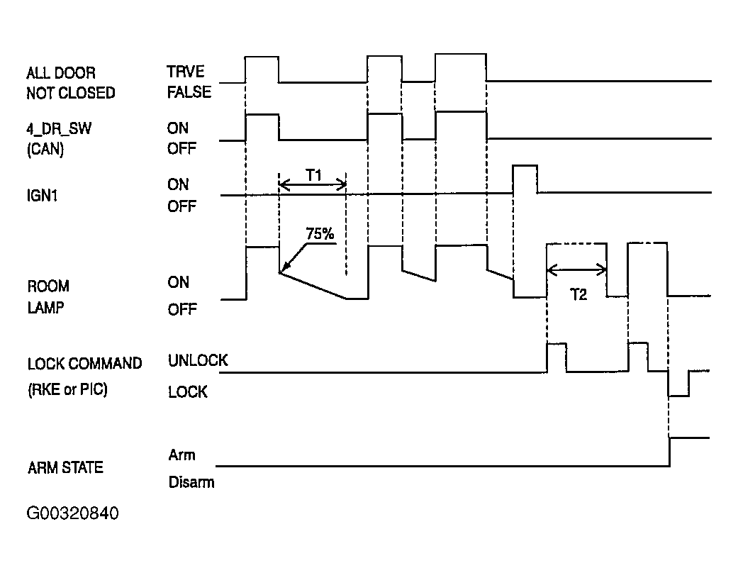
Decayed Room Lamp

  1. Condition 1
    1. (IGN1 is OFF) & (door are closed) & (room lamp is OFF)
    2. A door is opened more than 0.1 second (all door not closed = ON)
    3. Room lamp is turned ON
  2. Condition 2
    1. (IGN1 is OFF) & (a door at least is open)
    2. All door are closed (all door not closed = OFF)
    3. The power of room lamp is reduced from 100% to 75% to indicate that the door is closed. And then the lamp is slowly decayed off during 5 ~ 6 second.
  3. Condition 3
    1. (IGN1 is OFF) & (room lamp is decaying)
    2. IGN1 ON
    3. Stop decaying operation immediately
  4. Condition 4
    1. (Room lamp is OFF) & (IGN1 is OFF) & (door are closed)
    2. Unlock by RKE
    3. Room lamp is turned ON for 30 second
    NOTE: While room lamp is turned ON by UNLOCK by RKE signal (for 30 second), if UNLOCK by RKE input is acquired again, Room lamp timer should be initialized to 30 second.
  5. Condition 5
    1. UNLOCK by RKE & Room lamp is ON or door are closed & room lamp is decaying
    2. If the vehicle has changed to ARM state by lock by RKE
    3. Room lamp is turned OFF, immediately.
Fig 1: Decaying Room Lamp On/Off Chart
G00320840Courtesy of KIA MOTORS AMERICA, INC.