LEMON Manuals: Even more car manuals for everyone
Home >> Jeep >> 2013 >> Compass Limited, FWD >> Repair and Diagnosis >> External Pages >> Different car >> Section 175 (Wireless Control Module (WCM) - Electrical Diagnostics) >> DTC Troubleshooting >> U0231-Lost Communication With Rain Sensing Module >> Notes

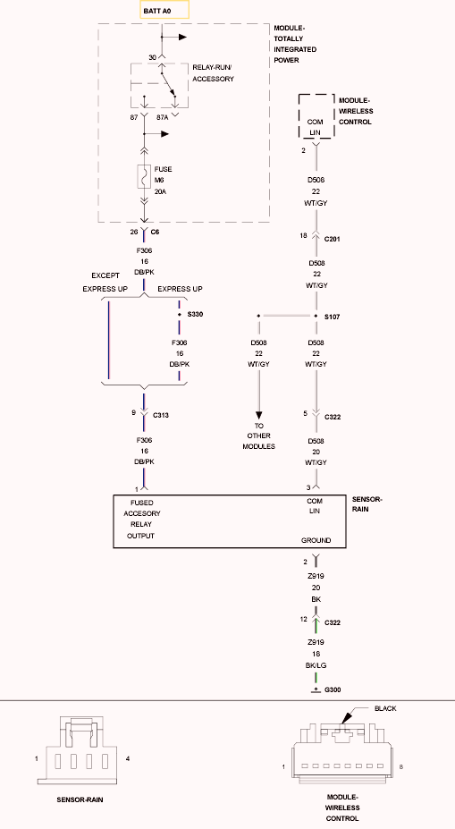
U0231-Lost Communication With Rain Sensing Module: Notes

WARNING: This page is about a different car, the 2012 Jeep Liberty. However, it is still accessible from the selected car via links, so may be relevant.
Fig 1: Rain Sensor Wiring Diagram
GC0102517Courtesy of CHRYSLER GROUP, LLC

For a complete wiring diagram, refer to appropriate SYSTEM WIRING DIAGRAMS article  .