LEMON Manuals: Even more car manuals for everyone
Home >> Jeep >> 2012 >> Compass Latitude, 2.4 B, AWD, Standard >> Repair and Diagnosis >> External Pages >> Different car >> Section 587 ((Transmission Control Module (TCM) - Electrical Diagnostics - Nag1 Automatic Transmission)) >> DTC Troubleshooting >> P1633-TCM Internal - Test External Watchdog Performance >> Notes

P1633-TCM Internal - Test External Watchdog Performance: Notes

WARNING: This page is about a different car, the 2016 Dodge Charger and 2015 Dodge Charger. However, it is still accessible from the selected car via links, so may be relevant.

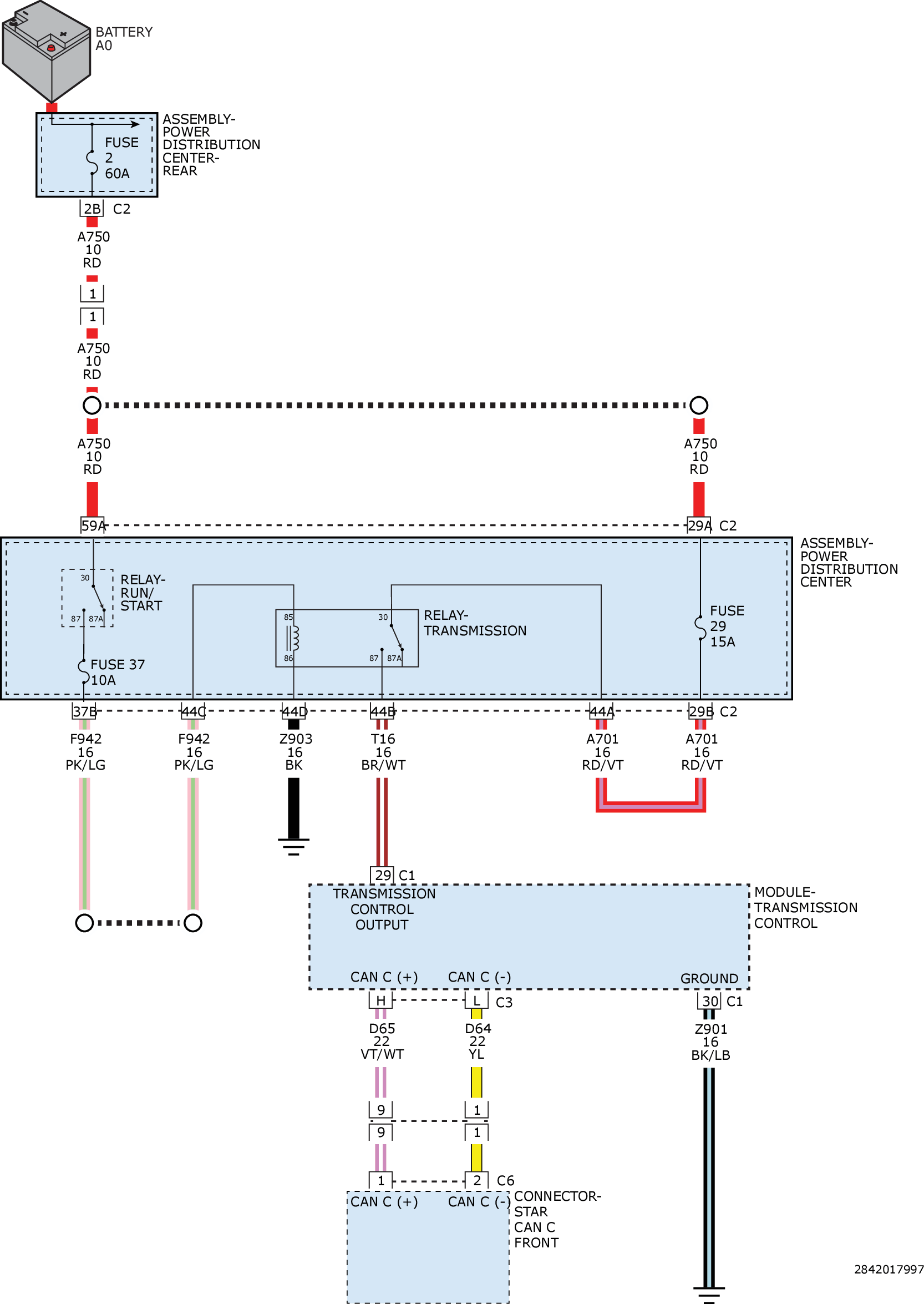
For a complete wiring diagram refer to appropriate SYSTEM WIRING DIAGRAMS article  

Fig 1: TCM CAN C, Fused Ignition Switch, Ground, & Transmission Control Output Circuit Diagram
GC0160811Courtesy of CHRYSLER GROUP, LLC