LEMON Manuals: Even more car manuals for everyone
Home >> Jeep >> 2009 >> Commander Overland, 4WD >> Repair and Diagnosis (Single Page) >> Engine Performance >> System >> DTCS P0601 To P0694 - NGC >> P0622-Generator Field Control Circuit >> Notes

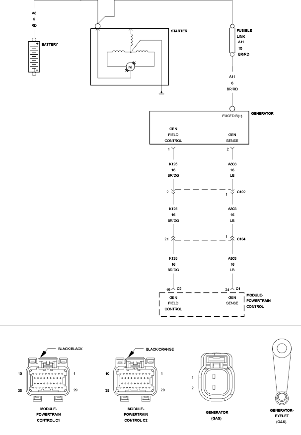
P0622-Generator Field Control Circuit: Notes

Fig 1: Battery/Power Supply Circuit
GC0132734Courtesy of CHRYSLER LLC