LEMON Manuals: Even more car manuals for everyone
Home >> Jeep >> 2009 >> Commander Limited, 4.7 P, 4WD >> Repair and Diagnosis >> Accessories & Equipment >> Memory Modules >> Front Control Module (FCM) - Electrical Diagnostics >> DTC Troubleshooting >> B163F-Front Right Turn Control Circuit Low >> Circuit Schematic

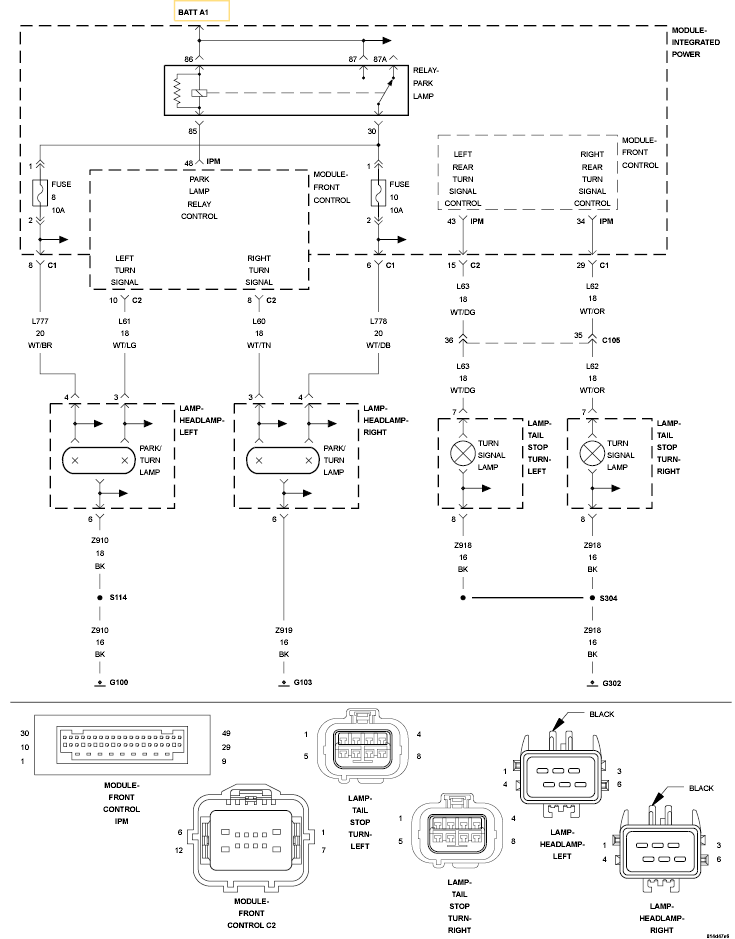
Circuit Schematic

Fig 1: Front Right Turn Control Circuit Schematic
GC0120090Courtesy of CHRYSLER LLC