LEMON Manuals: Even more car manuals for everyone
Home >> Isuzu >> 2007 >> Ascender 4WD >> Repair and Diagnosis >> External Pages >> Different car >> Section 458 (Data Communication System) >> Schematic and Routing Diagrams >> Body Control System Schematics

Body Control System Schematics

WARNING: This page is about a different car, the 2009 GMC Envoy and 2009 Chevrolet TrailBlazer. However, it is still accessible from the selected car via links, so may be relevant.
Fig 1: BCM Module Power, Ground, and Controlled/Monitored Subsystem References - 1 of 4
GM2081824Courtesy of GENERAL MOTORS CORP.
Fig 2: BCM Controlled/Monitored Subsystem References - 2 of 4
GM2081829Courtesy of GENERAL MOTORS CORP.
Fig 3: BCM Controlled/Monitored Subsystem References - 3 of 4
GM2081836Courtesy of GENERAL MOTORS CORP.
Fig 4: BCM Controlled/Monitored Subsystem References - 4 of 4
GM2081864Courtesy of GENERAL MOTORS CORP.
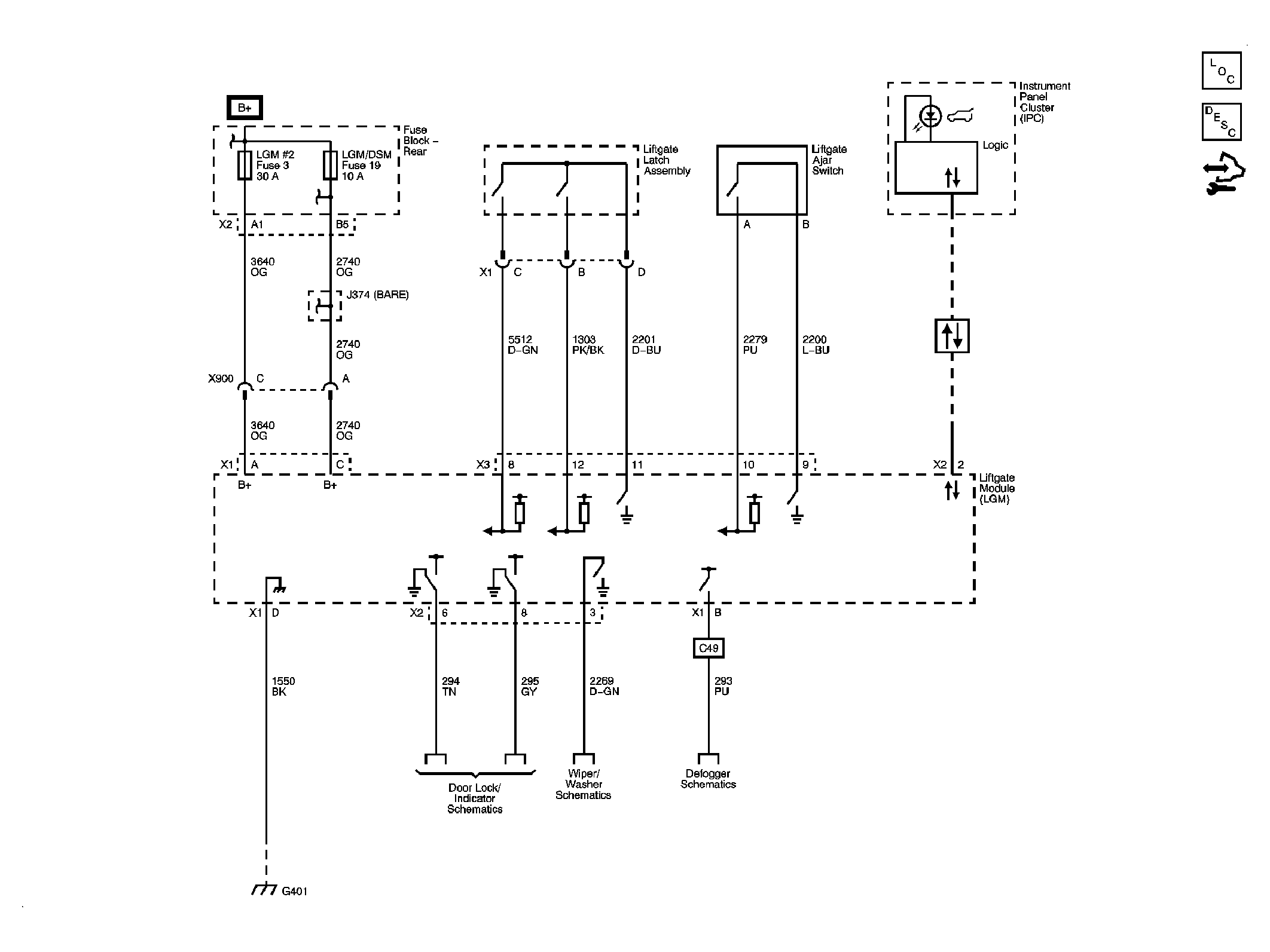
Fig 5: Liftgate Module
GM2083067Courtesy of GENERAL MOTORS CORP.