LEMON Manuals: Even more car manuals for everyone
Home >> Isuzu >> 2007 >> Ascender 4WD >> Repair and Diagnosis >> External Pages >> Different car >> Section 307 (Data Communication System) >> Schematic & Routing Diagrams >> Body Control System Schematics

Body Control System Schematics

WARNING: This page is about a different car, the 2008 Isuzu Ascender, 2008 GMC Envoy, and 2008 Chevrolet TrailBlazer. However, it is still accessible from the selected car via links, so may be relevant.
Fig 1: BCM Module Power & Ground Schematic
GM1923901Courtesy of GENERAL MOTORS CORP.
Fig 2: BCM Controlled/Monitored Subsystem References Schematic - 1 of 3
GM1923902Courtesy of GENERAL MOTORS CORP.
Fig 3: BCM Controlled/Monitored Subsystem References Schematic - 2 of 3
GM1923906Courtesy of GENERAL MOTORS CORP.
Fig 4: BCM Controlled/Monitored Subsystem References Schematic - 3 of 3
GM1923907Courtesy of GENERAL MOTORS CORP.
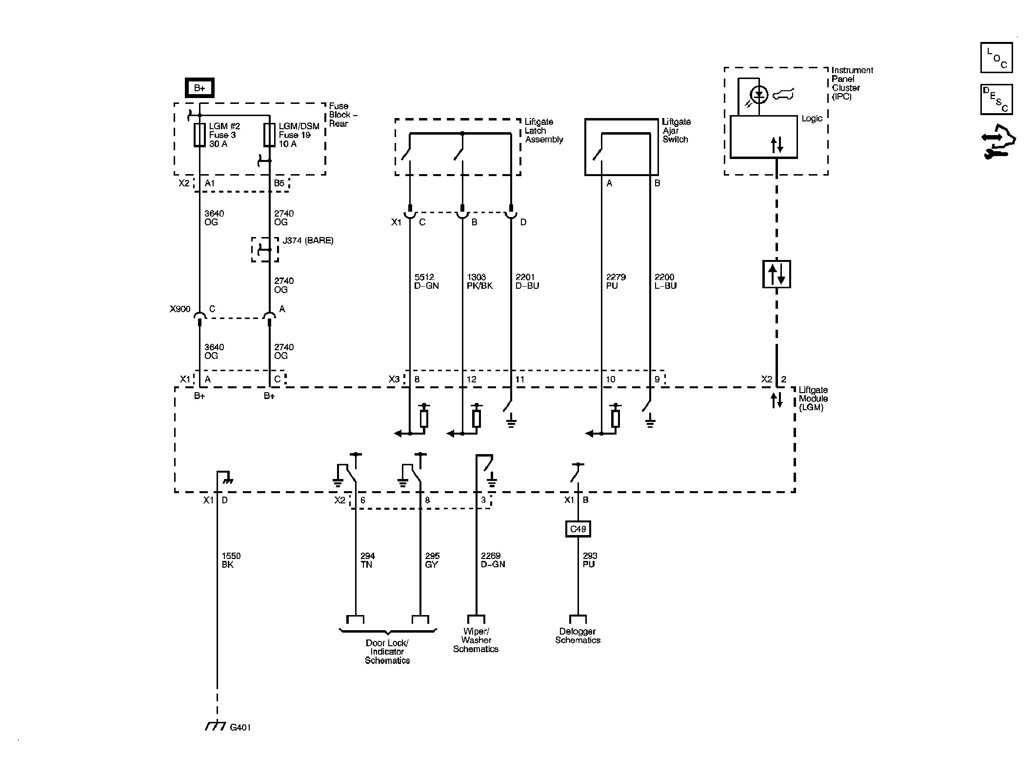
Fig 5: Liftgate Module Schematic
GM1923908Courtesy of GENERAL MOTORS CORP.