LEMON Manuals: Even more car manuals for everyone
Home >> Isuzu >> 2004 >> Axiom Base, 4WD >> Repair and Diagnosis >> Transmission >> Automatic Trans >> Transmission Control System >> DTC P1875: (FLASHING CODE 75) 4 Wheel Drive State Input Signal Failure >> Notes

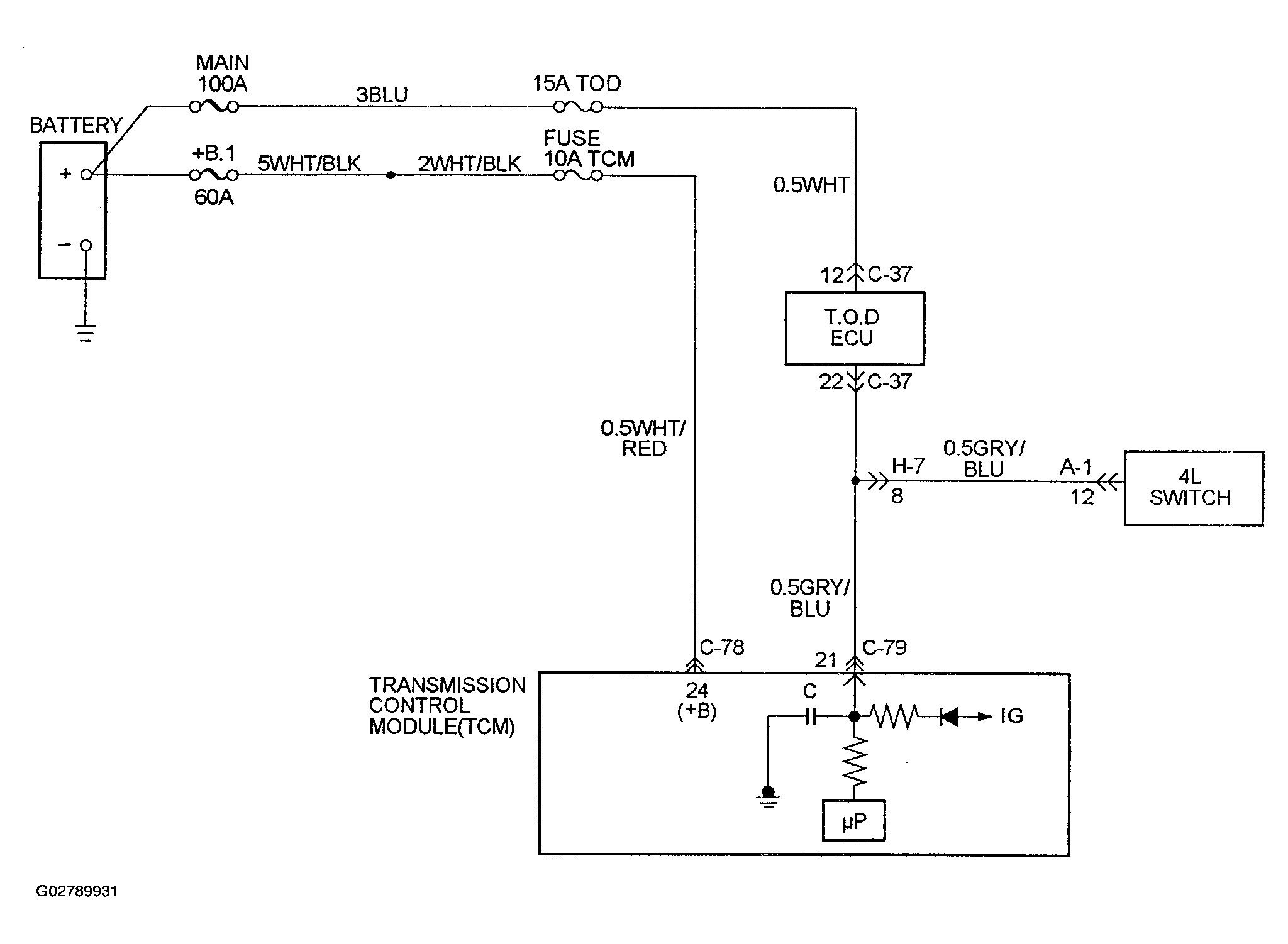
DTC P1875: (FLASHING CODE 75) 4 Wheel Drive State Input Signal Failure: Notes

Fig 1: DTC P1875: (Flashing Code 75) 4 Wheel Drive State Input Signal Failure) Wiring Diagram
G02789931Courtesy of ISUZU MOTOR CO.