LEMON Manuals: Even more car manuals for everyone
Home >> Isuzu >> 1996 >> Hombre S >> Repair and Diagnosis >> Engine Performance >> System >> Engine Controls - Basic Testing >> Fuel System >> Fuel Pump Relay Test

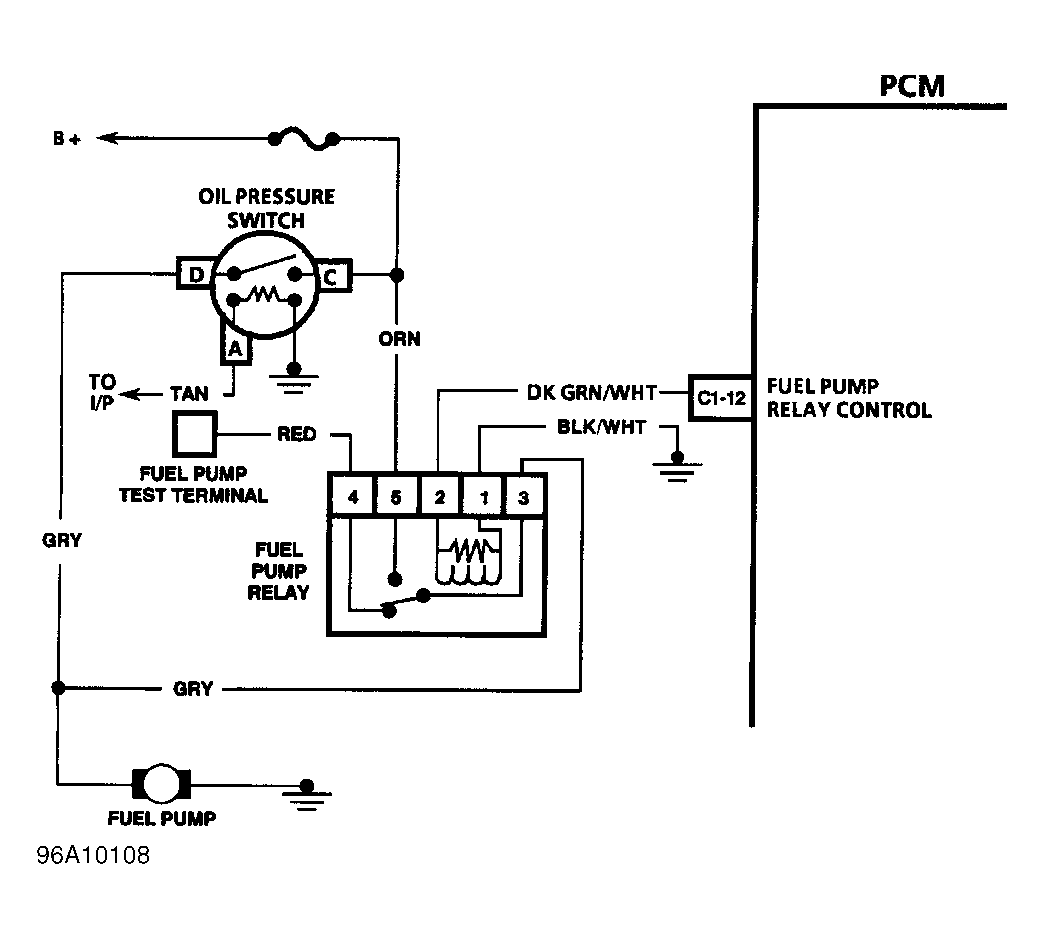
Fuel Pump Relay Test

  1. Fuel pump relay is located behind glove box, next to horn relay. To verify a faulty relay, start engine. With engine running, disconnect oil pressure switch (fuel pump relay back-up circuit). If engine continues to run, relay is okay. If engine stalls, relay is faulty.
  2. To test fuel pump relay, disconnect fuel pump relay. Apply battery voltage to fuel pump relay control terminal No. 2, and ground terminal No. 1. See Fig 1 . Using an ohmmeter, check continuity between fuel pump relay terminals No. 3 and 5. Continuity should exist. If continuity does not exist, replace relay.
Fig 1: Identifying Fuel Pump Relay Circuit (Hombre)
G96A10108Courtesy of ISUZU MOTOR CO.