LEMON Manuals: Even more car manuals for everyone
Home >> Infiniti >> 2018 >> QX80 AWD >> Repair and Diagnosis >> Steering >> Steering Control Systems >> Steering Control System (Diagnostics) >> Description >> System >> EPS System >> System Description >> Cross-Sectional View

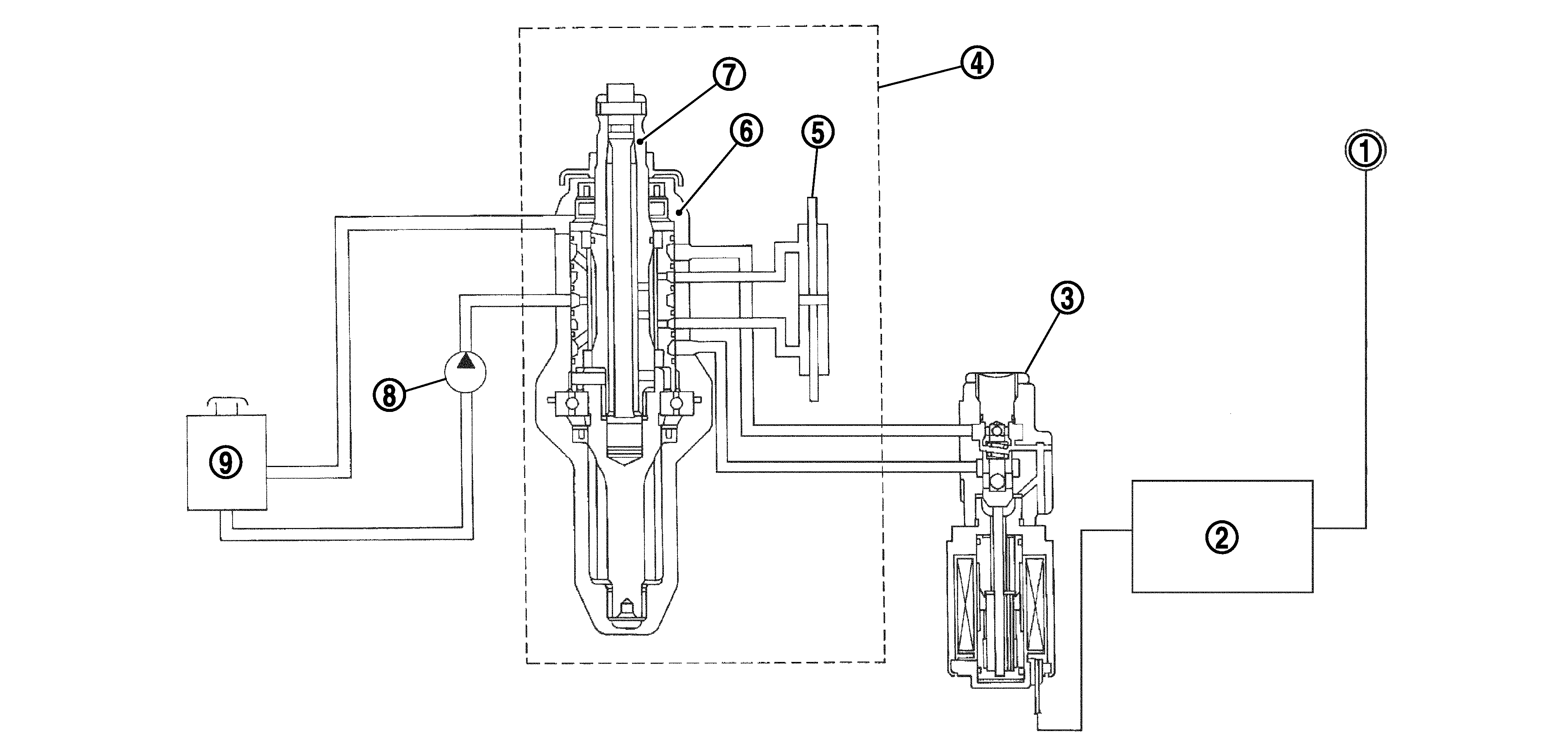
Cross-Sectional View

G04129075Courtesy of NISSAN NORTH AMERICA, INC.

1.

Combination meter

2.

Power steering control unit

3.

Power steering solenoid valve

4.

Steering gear assembly

5.

Gear housing assembly

6.

Gear sub-assembly

7.

Pinion

8.

Power steering oil pump

9.

Reservoir tank