LEMON Manuals: Even more car manuals for everyone
Home >> Infiniti >> 2017 >> Q60 Base, AWD >> Repair and Diagnosis >> External Pages >> Different variant/trim >> Section 6 (Engine Control System (Introduction) (VR30DDTT)) >> System Description >> System >> Engine Control System >> Circuit Diagram (Turbo High Pressure Model) >> Engine Control System (Introduction) (VR30DDTT)

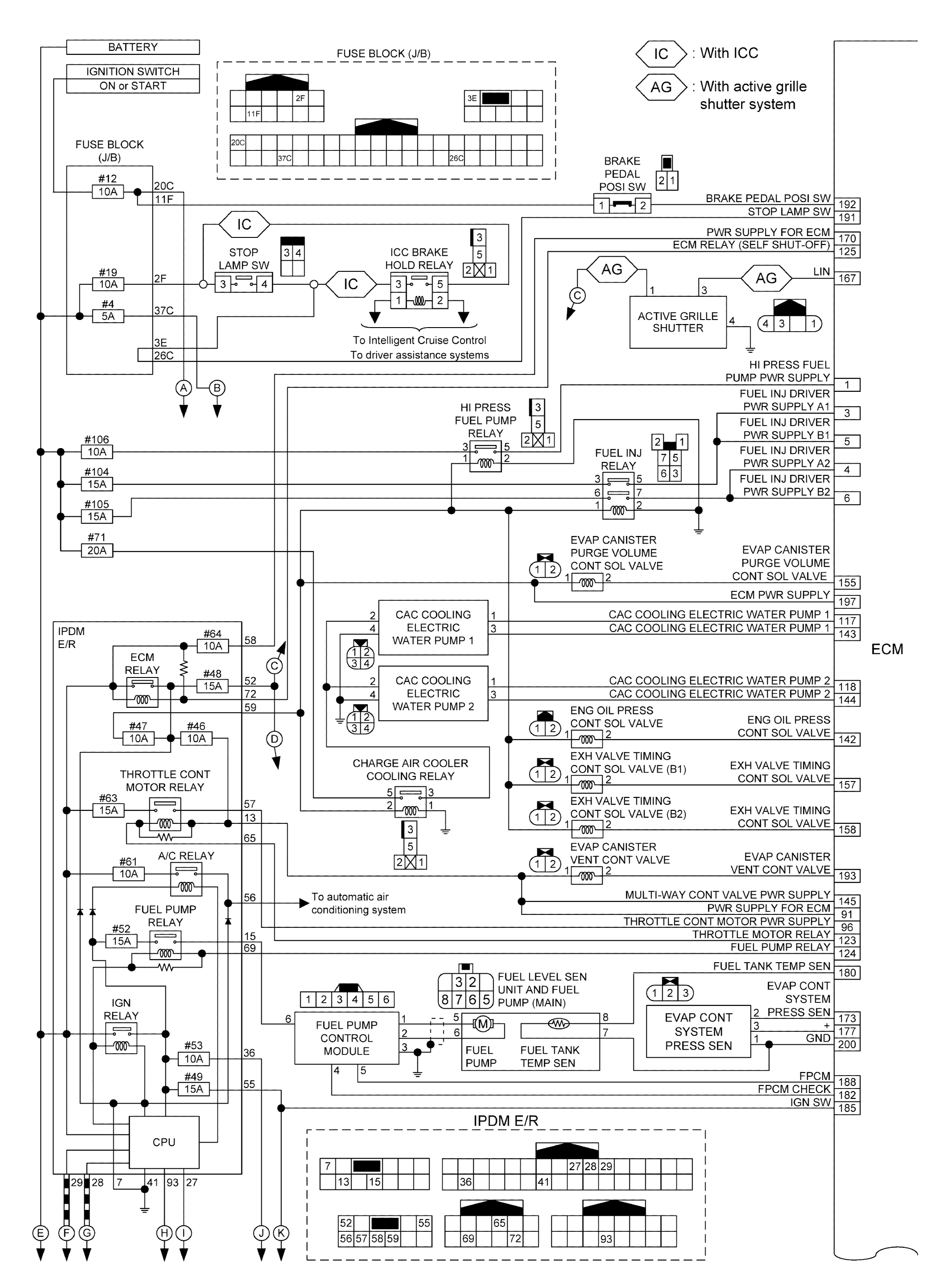
Engine Control System (Introduction) (VR30DDTT)

WARNING: This page is about a different variant/trim than selected.
GNSJSBIB2400GB-400Courtesy of NISSAN NORTH AMERICA, INC.
GNSJSBIB0569GB-569Courtesy of NISSAN NORTH AMERICA, INC.
GNSJSBIB0570GB-570Courtesy of NISSAN NORTH AMERICA, INC.
GNSJSBIB0571GB-571Courtesy of NISSAN NORTH AMERICA, INC.