LEMON Manuals: Even more car manuals for everyone
Home >> Infiniti >> 2016 >> Q50 Base, AWD >> Repair and Diagnosis >> External Pages >> Different variant/trim >> Section 83 (Driver Assistance System (ADAS Control Unit) (Introduction & Removal And Installation) (Hybrid)) >> System Description >> System >> Circuit Diagram

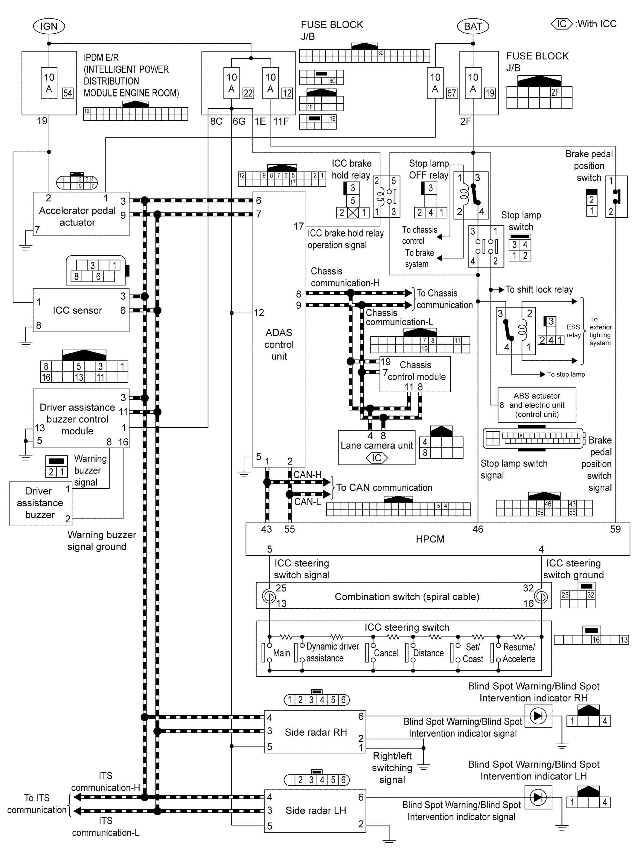
Circuit Diagram

WARNING: This page is about a different variant/trim than selected.
GNSJSOIA2362GB-362Courtesy of NISSAN NORTH AMERICA, INC.