LEMON Manuals: Even more car manuals for everyone
Home >> Infiniti >> 2015 >> Q50 Base, AWD >> Repair and Diagnosis >> Steering >> Steering Control Systems >> Steering Control System (Direct Adaptive Steering - Introduction) (Exc Hybrid) >> System Description >> System >> Direct Adaptive Steering >> Circuit Diagram

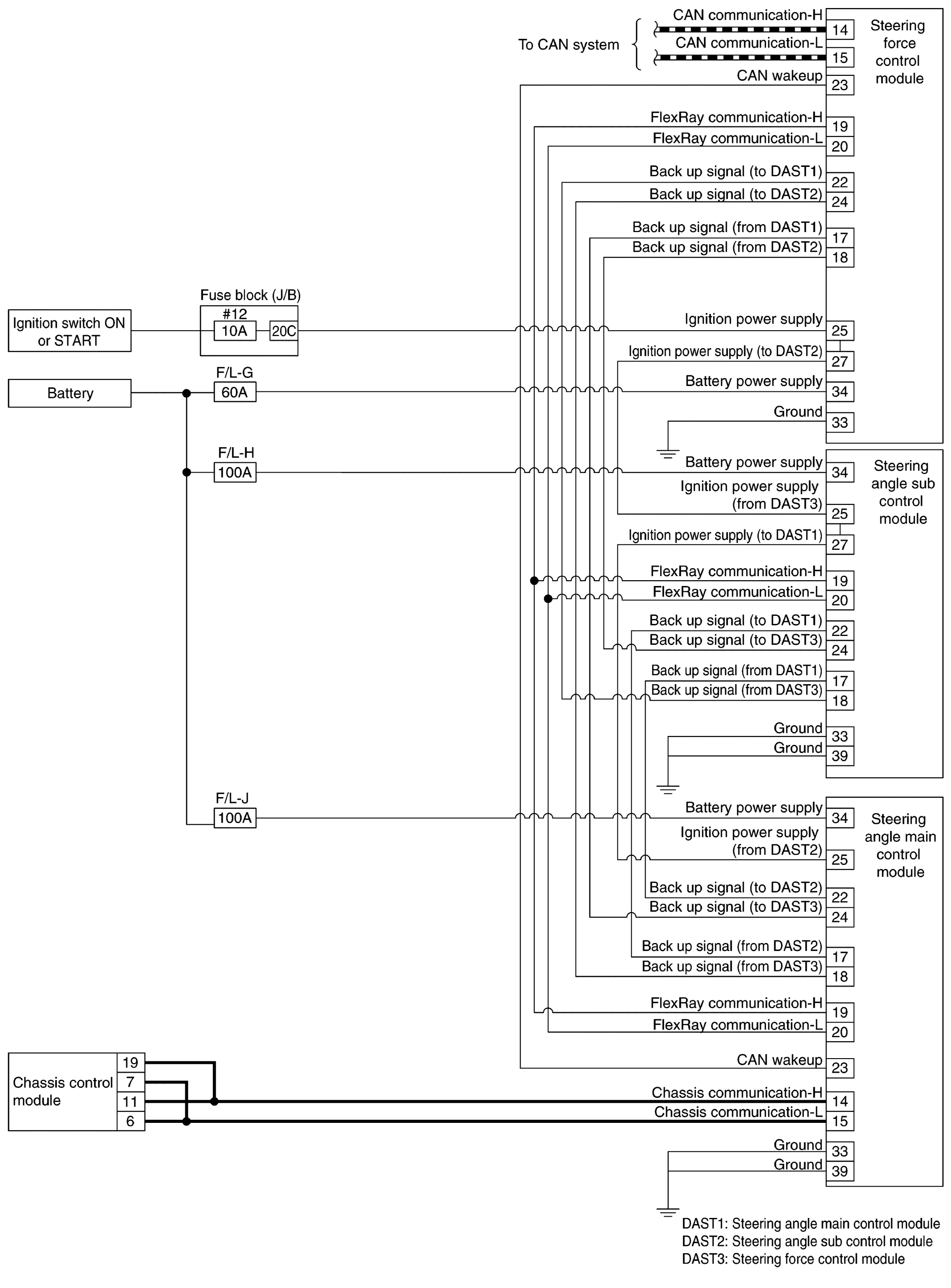
Circuit Diagram

Fig 1: Direct Adaptive Steering Circuit Diagram (1 Of 2)
G09159398Courtesy of NISSAN NORTH AMERICA, INC.
Fig 2: Direct Adaptive Steering Circuit Diagram (2 Of 2)
G09159399Courtesy of NISSAN NORTH AMERICA, INC.
Fig 3: Direct Adaptive Steering Connector Views
GNSJSGIA1664GB-664Courtesy of NISSAN NORTH AMERICA, INC.