LEMON Manuals: Even more car manuals for everyone
Home >> Infiniti >> 2008 >> M45 Base >> Repair and Diagnosis >> Engine Performance >> Engine Control Systems >> Engine Control System (VK45DE) - Component And System Troubleshooting >> Snow Mode Switch >> Wiring Diagram

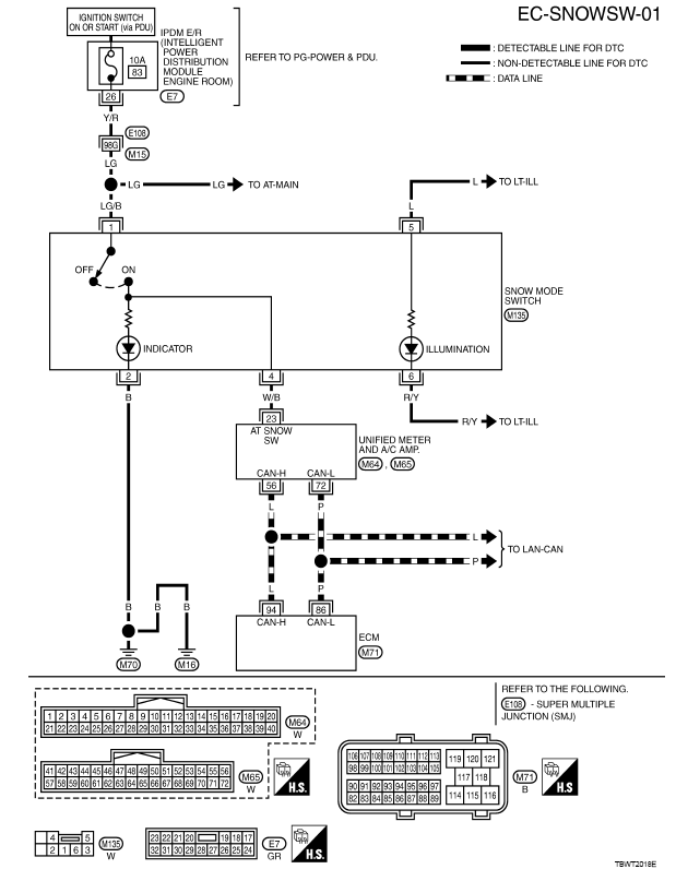
Snow Mode Switch: Wiring Diagram

Fig 1: EC-SNOWSW-01 Wiring Diagram
G00479676Courtesy of NISSAN MOTOR CO., U.S.A.