LEMON Manuals: Even more car manuals for everyone
Home >> Infiniti >> 2005 >> FX45 >> Repair and Diagnosis >> Engine Performance >> Engine Control System - VK45DE >> Engine Control System >> System Diagram

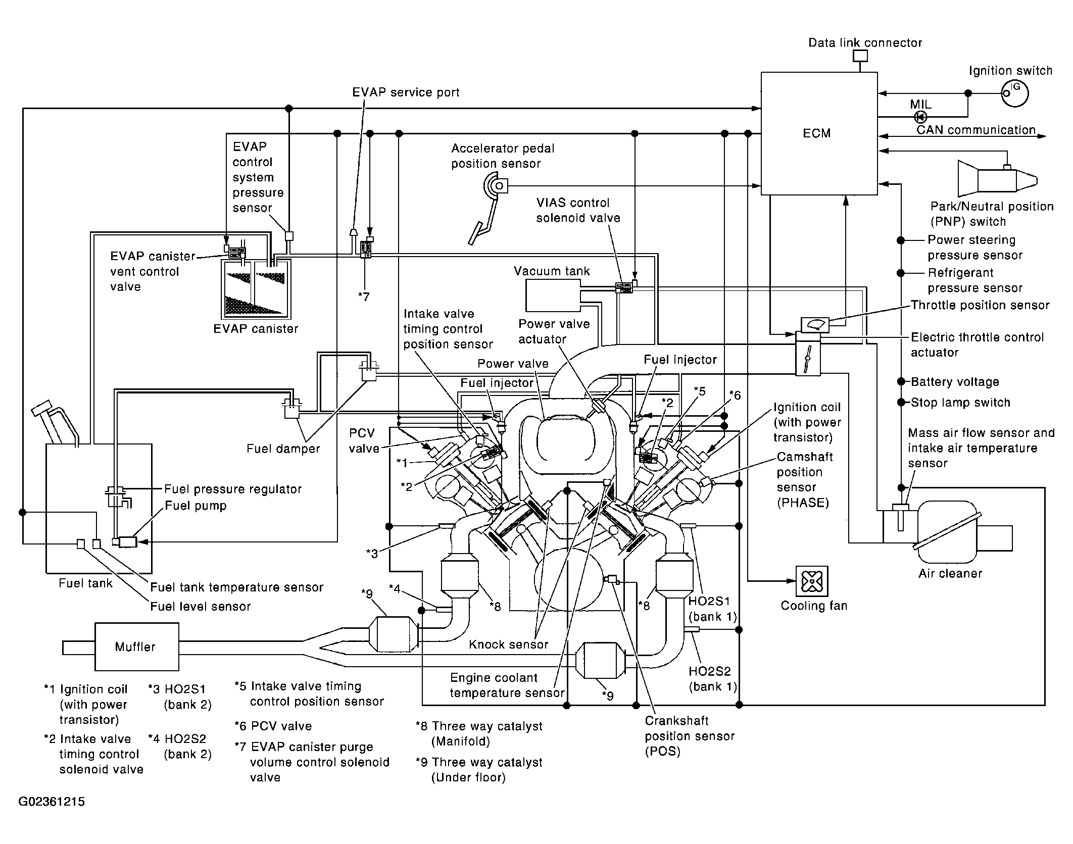
System Diagram

Fig 1: Engine Control System Diagram
G02361215Courtesy of NISSAN MOTOR CO., U.S.A.