LEMON Manuals: Even more car manuals for everyone
Home >> Infiniti >> 2004 >> I35 >> Repair and Diagnosis >> Engine Performance >> System >> Engine Control System >> DTC P1128: Throttle Control Motor >> Wiring Diagram

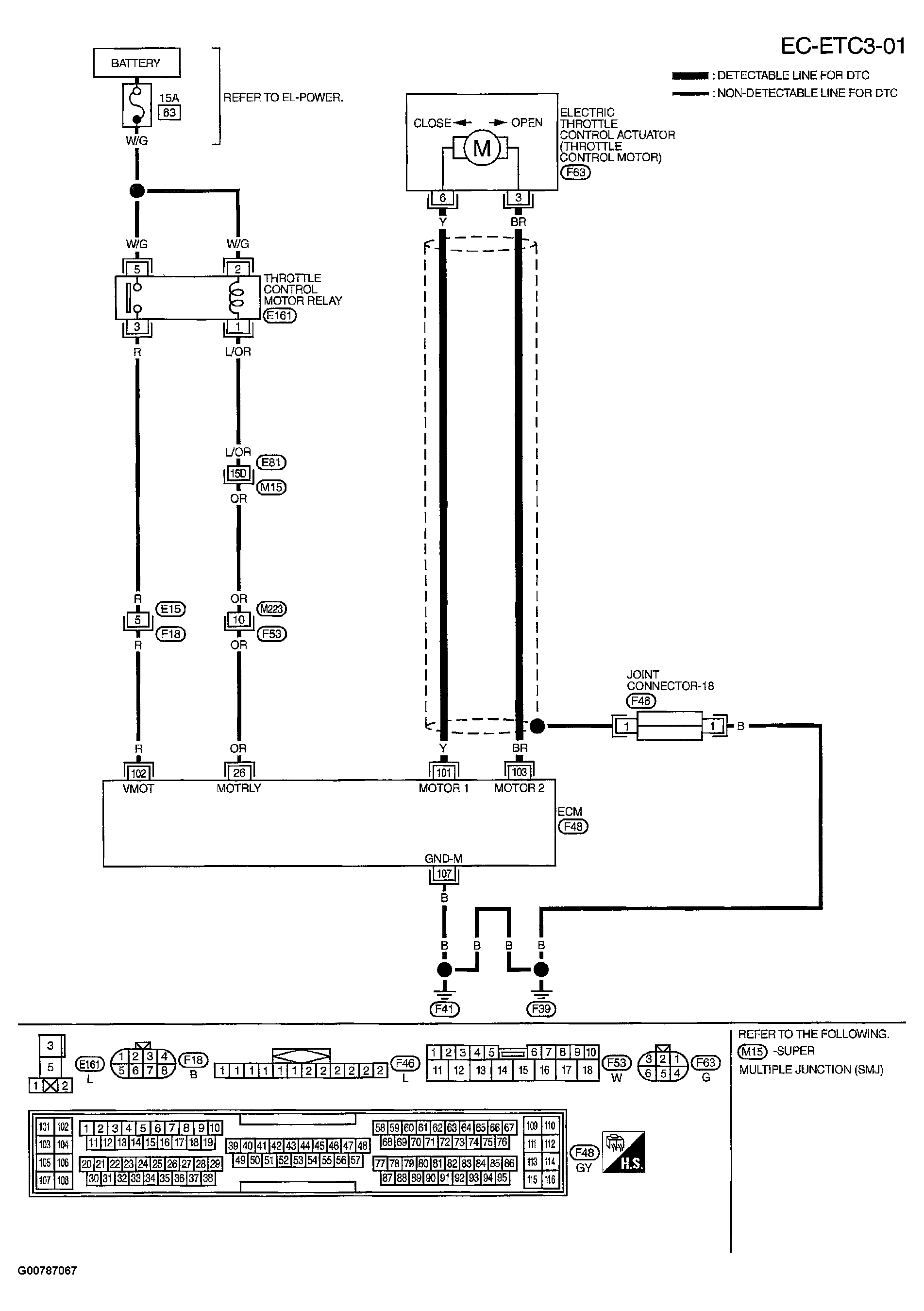
DTC P1128: Throttle Control Motor: Wiring Diagram

Fig 1: Displaying Wiring Diagram (EC-ETC3-01)
G00787067Courtesy of NISSAN MOTOR CO., U.S.A.

Specification data are reference values and are measured between each terminal and ground.

CAUTION: Do not use ECM ground terminals when measuring input/output voltage. Doing so may result in damage to the ECM's transistor. Use a ground other than ECM terminals, such as the ground.
Fig 2: Displaying Terminal Data Based On Conditions
G00787068Courtesy of NISSAN MOTOR CO., U.S.A.