LEMON Manuals: Even more car manuals for everyone
Home >> Infiniti >> 2003 >> FX45 >> Repair and Diagnosis >> Engine Performance >> System >> Engine Controls - Self-Diagnostics >> Diagnostic Tests >> DTC P1122: Electric Throttle Control Function Performance Problem >> Diagnostic Procedure

Diagnostic Procedure

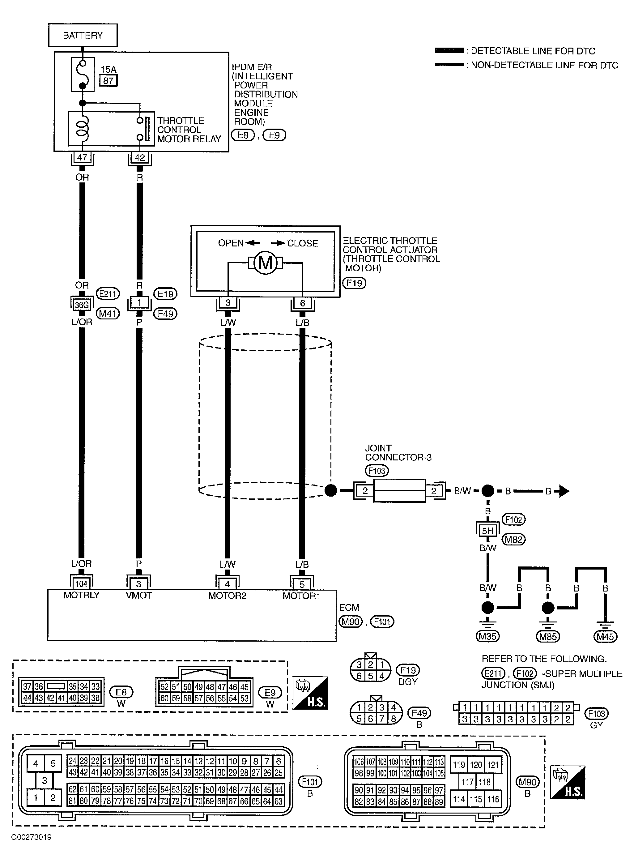
For wiring diagram, see Fig 1 . For diagnostic procedure, see Fig 2 -Fig 4 .

Fig 1: Electric Throttle Control Actuator Wiring Diagram
G00273019Courtesy of NISSAN MOTOR CO., U.S.A.
Fig 2: Diagnostic Procedure For Electric Throttle Control Function (Step 1-4)
G00273020Courtesy of NISSAN MOTOR CO., U.S.A.
Fig 3: Diagnostic Procedure For Electric Throttle Control Function (Step 5-9)
G00273021Courtesy of NISSAN MOTOR CO., U.S.A.
Fig 4: Diagnostic Procedure For Electric Throttle Control Function (Step 10-14)
G00273022Courtesy of NISSAN MOTOR CO., U.S.A.