LEMON Manuals: Even more car manuals for everyone
Home >> Hyundai >> 2004 >> Accent Base >> Repair and Diagnosis >> Engine Performance >> System >> Emission Control System >> General >> Schematic Drawing

Schematic Drawing

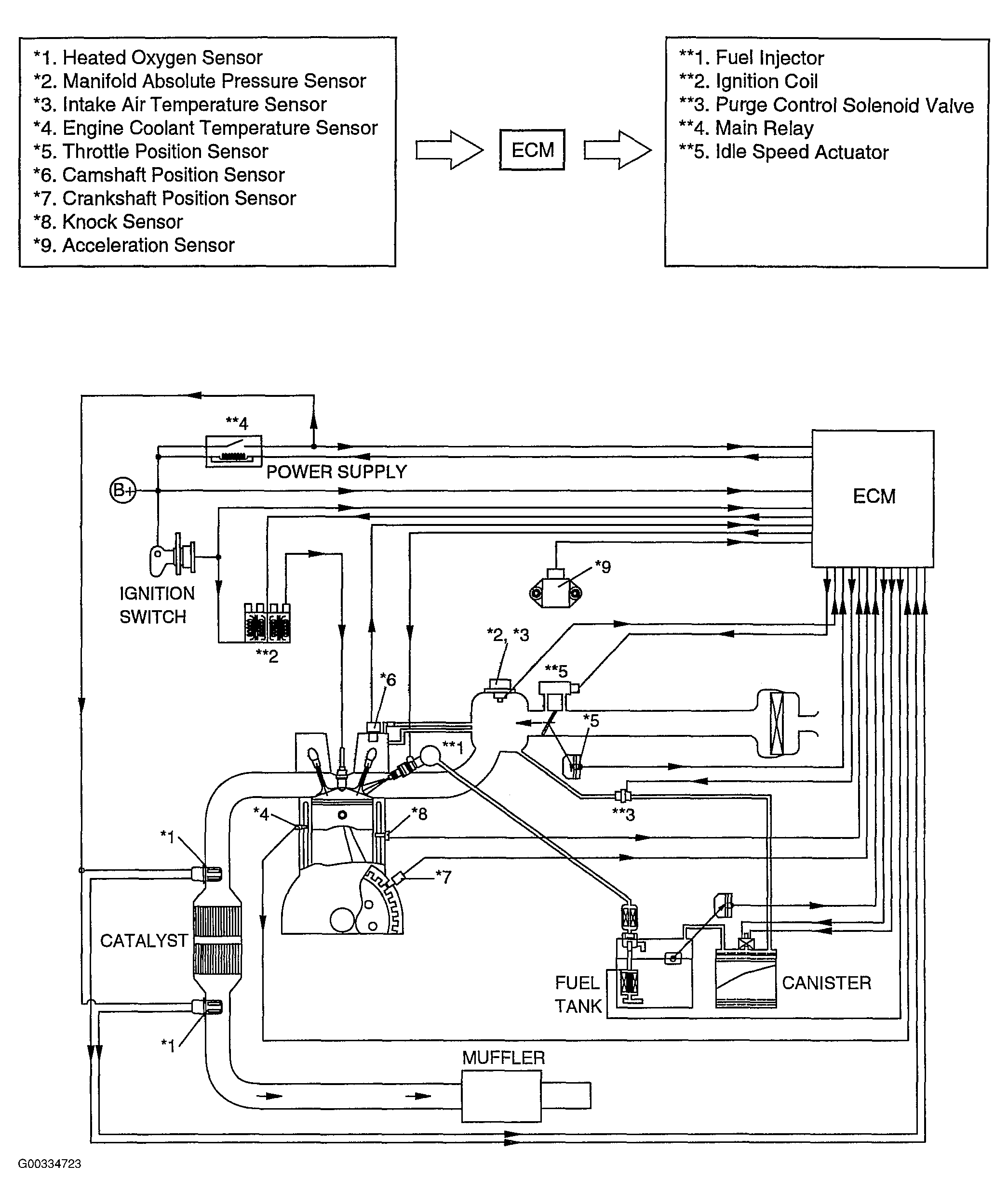
Fig 1: Emission Control Schematic
G00334723Courtesy of HYUNDAI MOTOR CO.