LEMON Manuals: Even more car manuals for everyone
Home >> Hummer >> 2010 >> H3 Base, Automatic >> Repair and Diagnosis >> External Pages >> Different car >> Section 17 (Fixed And MOVEABLE Windows System) >> Schematic and Routing Diagrams >> Moveable Window Schematics

Moveable Window Schematics

WARNING: This page is about a different car, the 2010 GMC Canyon and 2010 Chevrolet Colorado. However, it is still accessible from the selected car via links, so may be relevant.
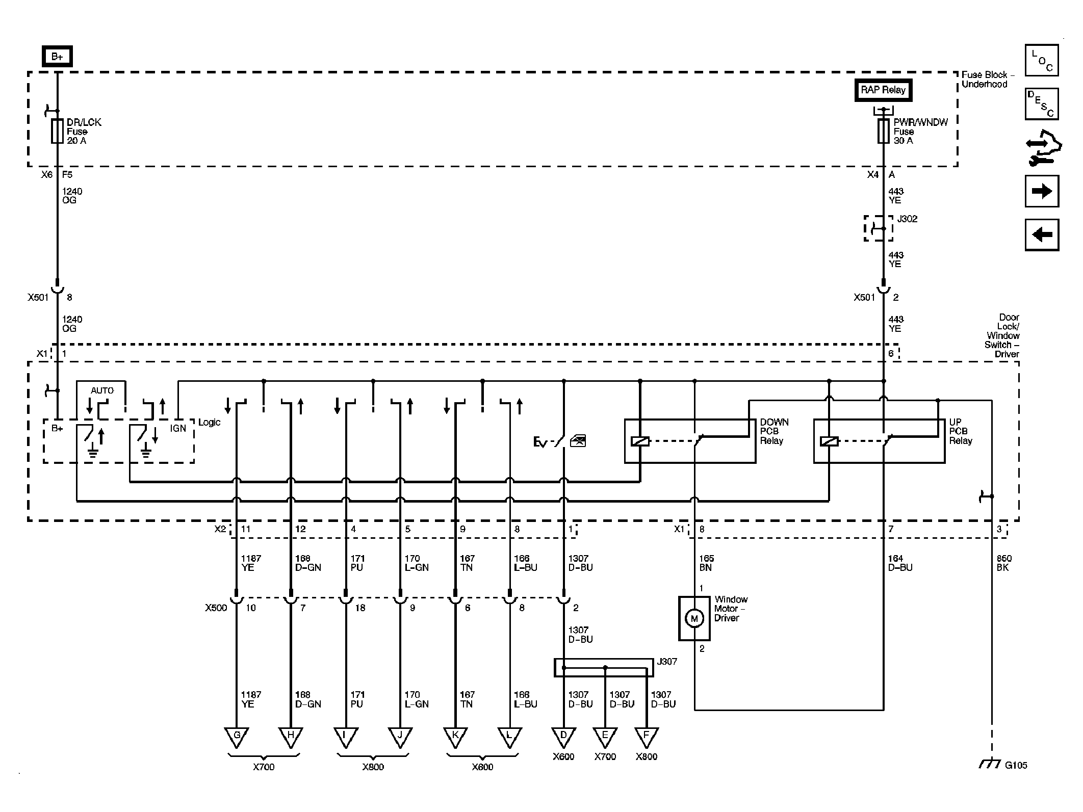
Fig 1: Left Window (Except Crew Cab)
GM2242738Courtesy of GENERAL MOTORS CORP.
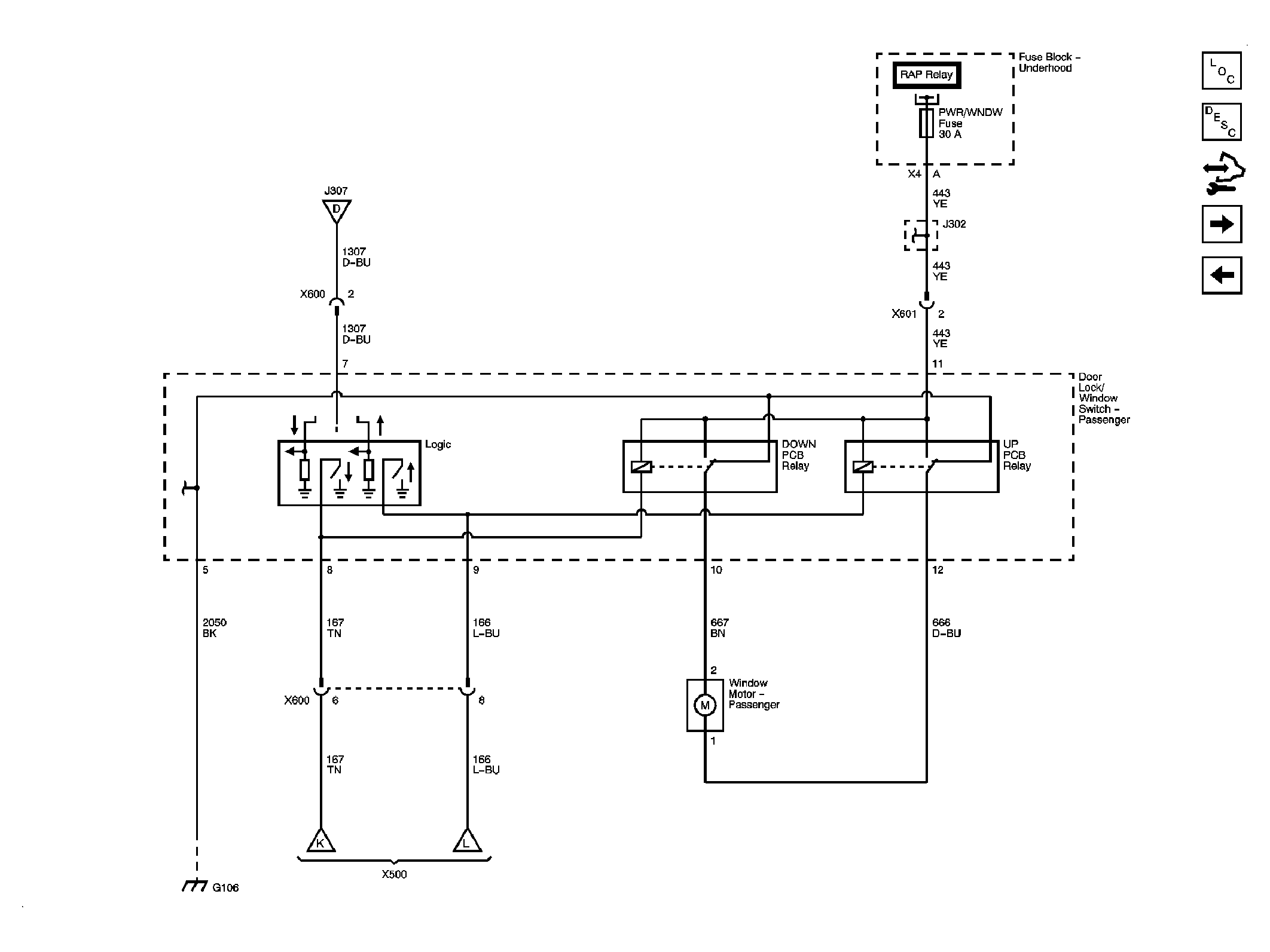
Fig 2: Right Window (Except Crew Cab)
GM2242739Courtesy of GENERAL MOTORS CORP.
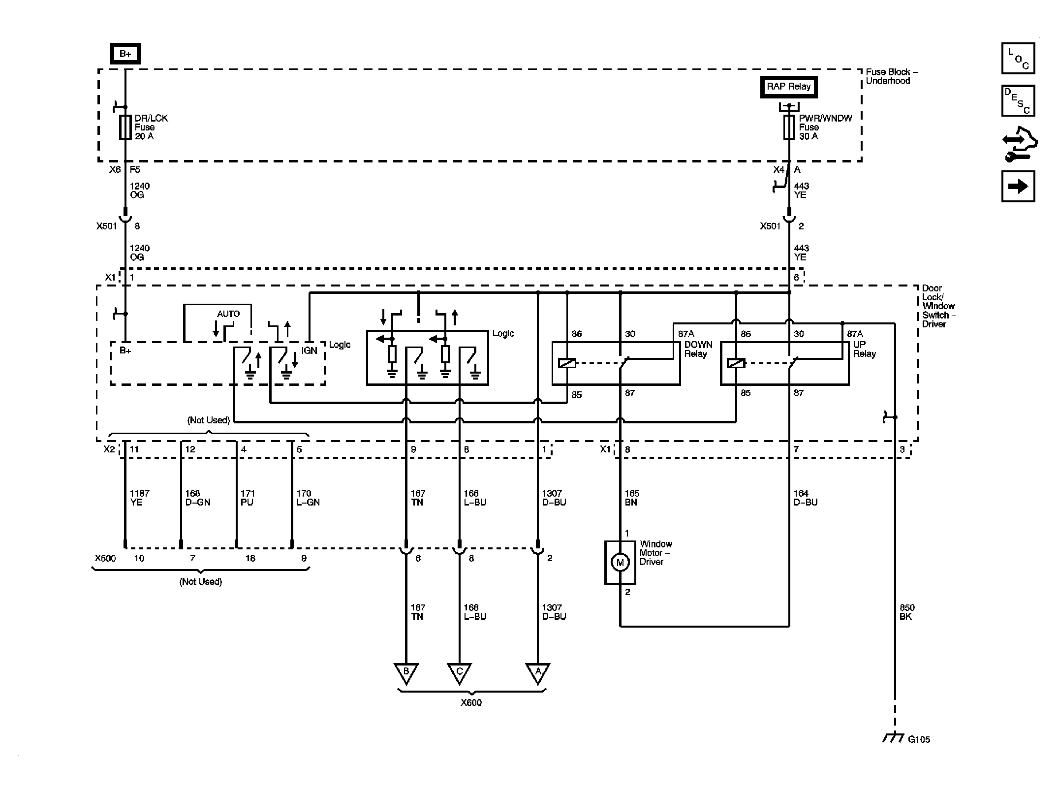
Fig 3: Left Front Window (Crew Cab)
GM2242740Courtesy of GENERAL MOTORS CORP.
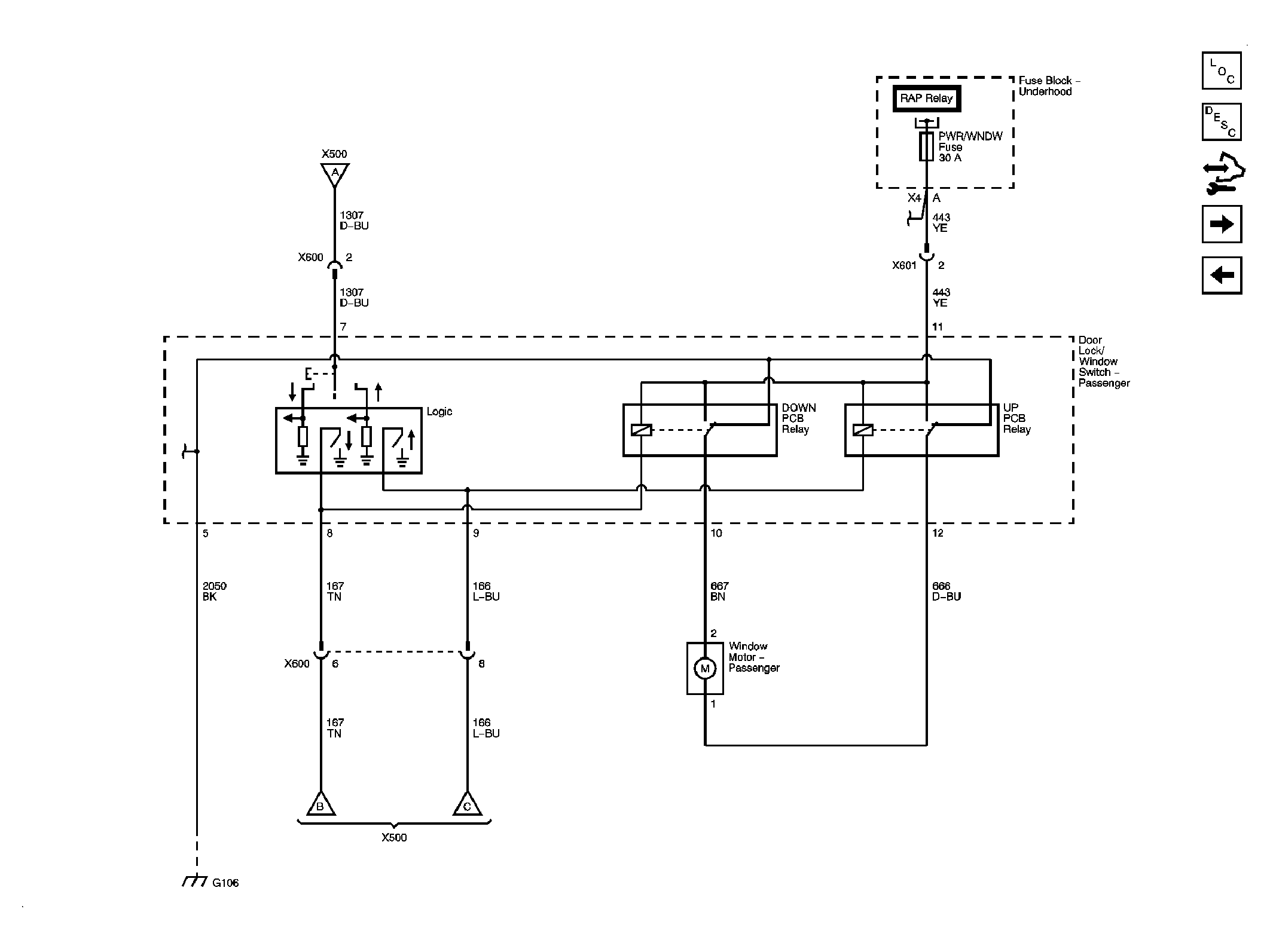
Fig 4: Right Front Window (Crew Cab)
GM2242741Courtesy of GENERAL MOTORS CORP.
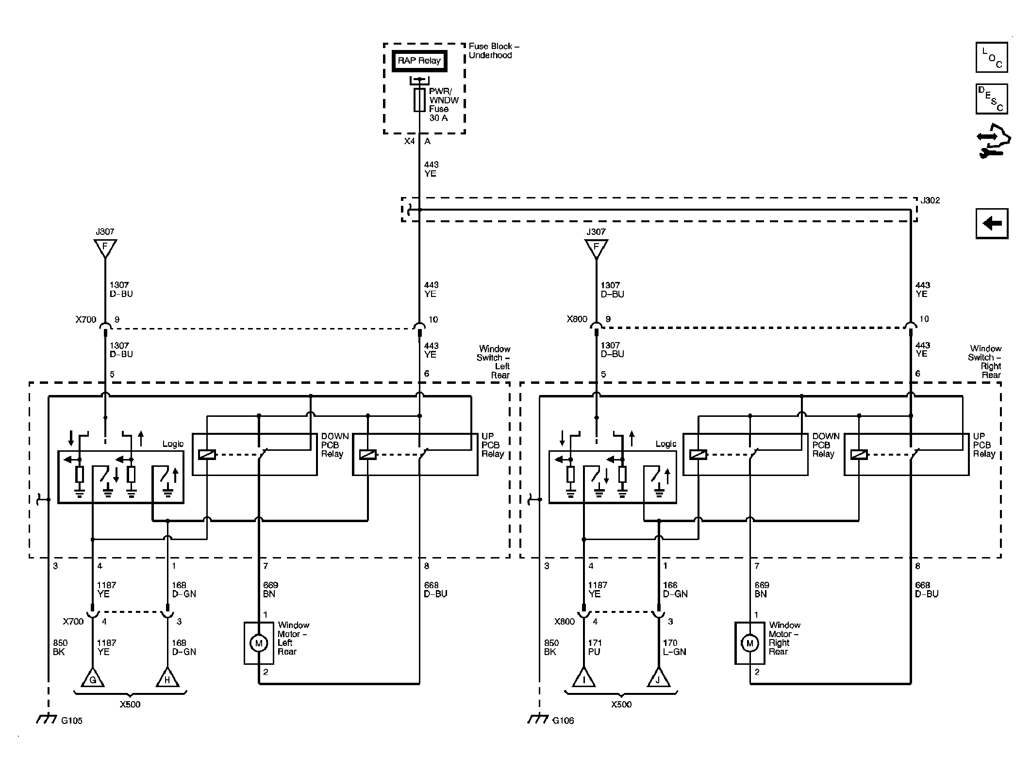
Fig 5: Rear Doors (Crew Cab)
GM2242742Courtesy of GENERAL MOTORS CORP.