LEMON Manuals: Even more car manuals for everyone
Home >> Hummer >> 2008 >> H3 Base, Automatic >> Repair and Diagnosis >> External Pages >> Different car >> Section 469 (Fixed And MOVEABLE Windows System) >> Schematic and Routing Diagrams >> Moveable Window Schematics

Moveable Window Schematics

WARNING: This page is about a different car, the 2010 Cadillac STS. However, it is still accessible from the selected car via links, so may be relevant.
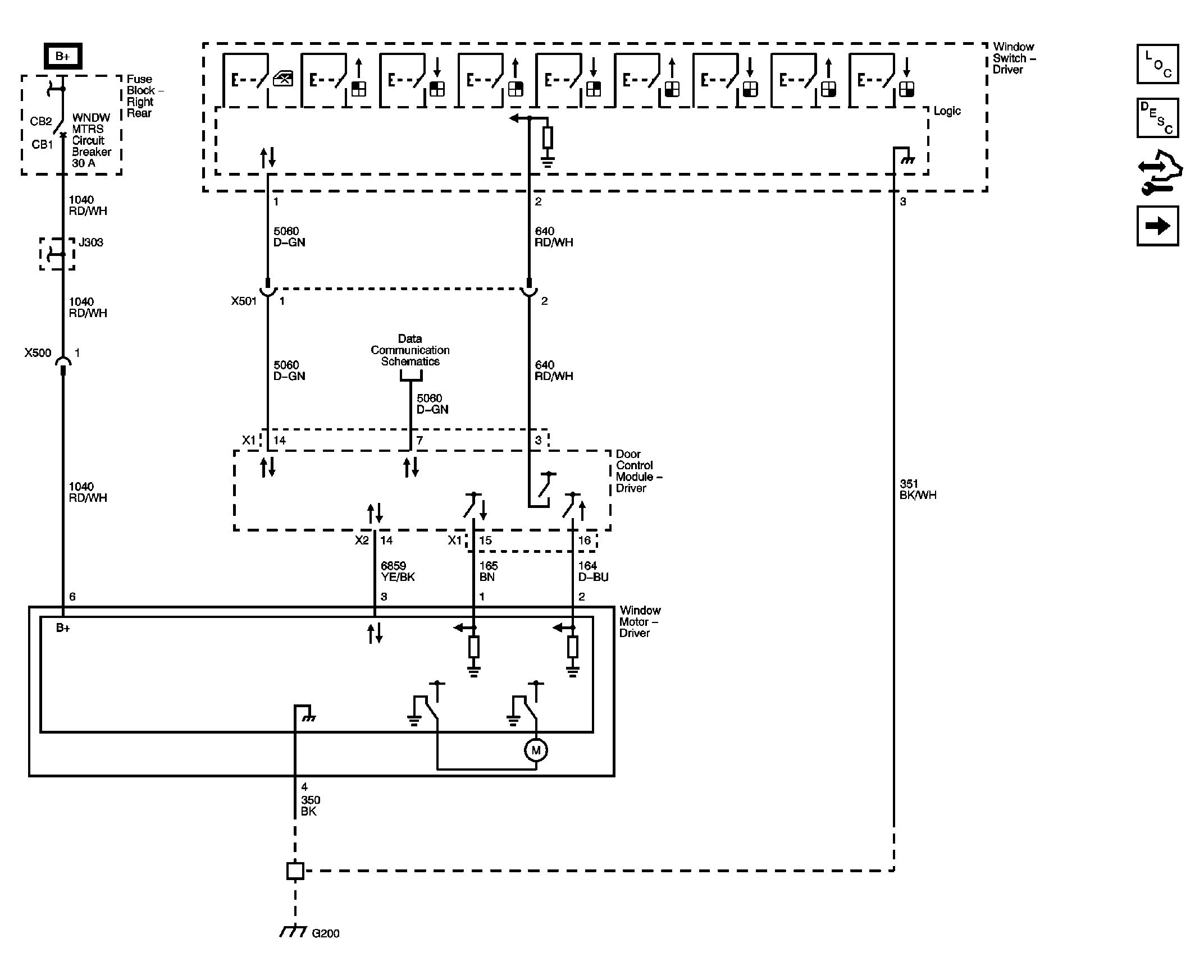
Fig 1: Driver Window Switches, Motor
GM2285150Courtesy of GENERAL MOTORS CORP.
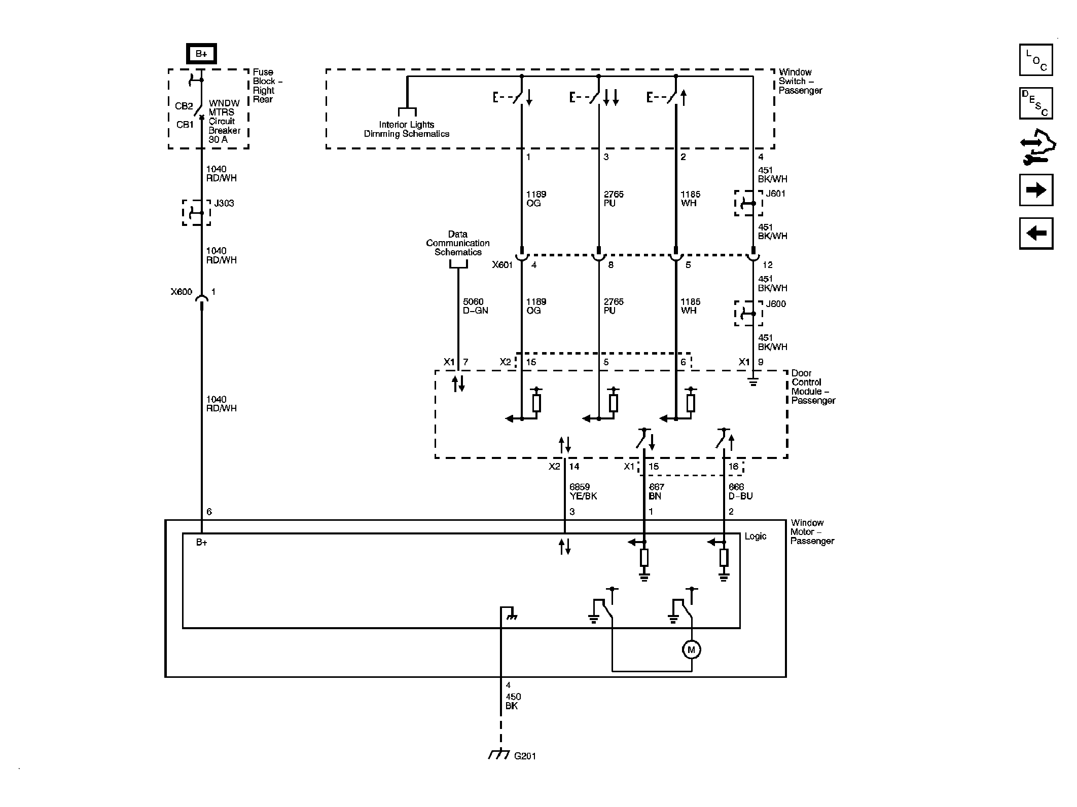
Fig 2: Front Passenger Window Switch, Motor
GM2285151Courtesy of GENERAL MOTORS CORP.
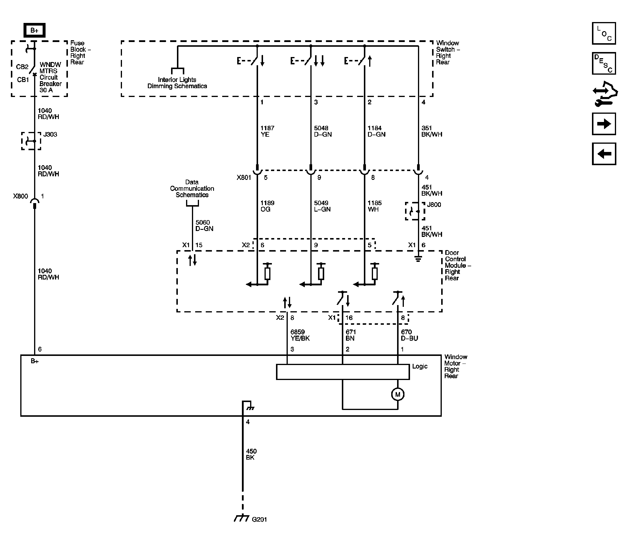
Fig 3: Right Rear Window Switch, Motor
GM2285153Courtesy of GENERAL MOTORS CORP.
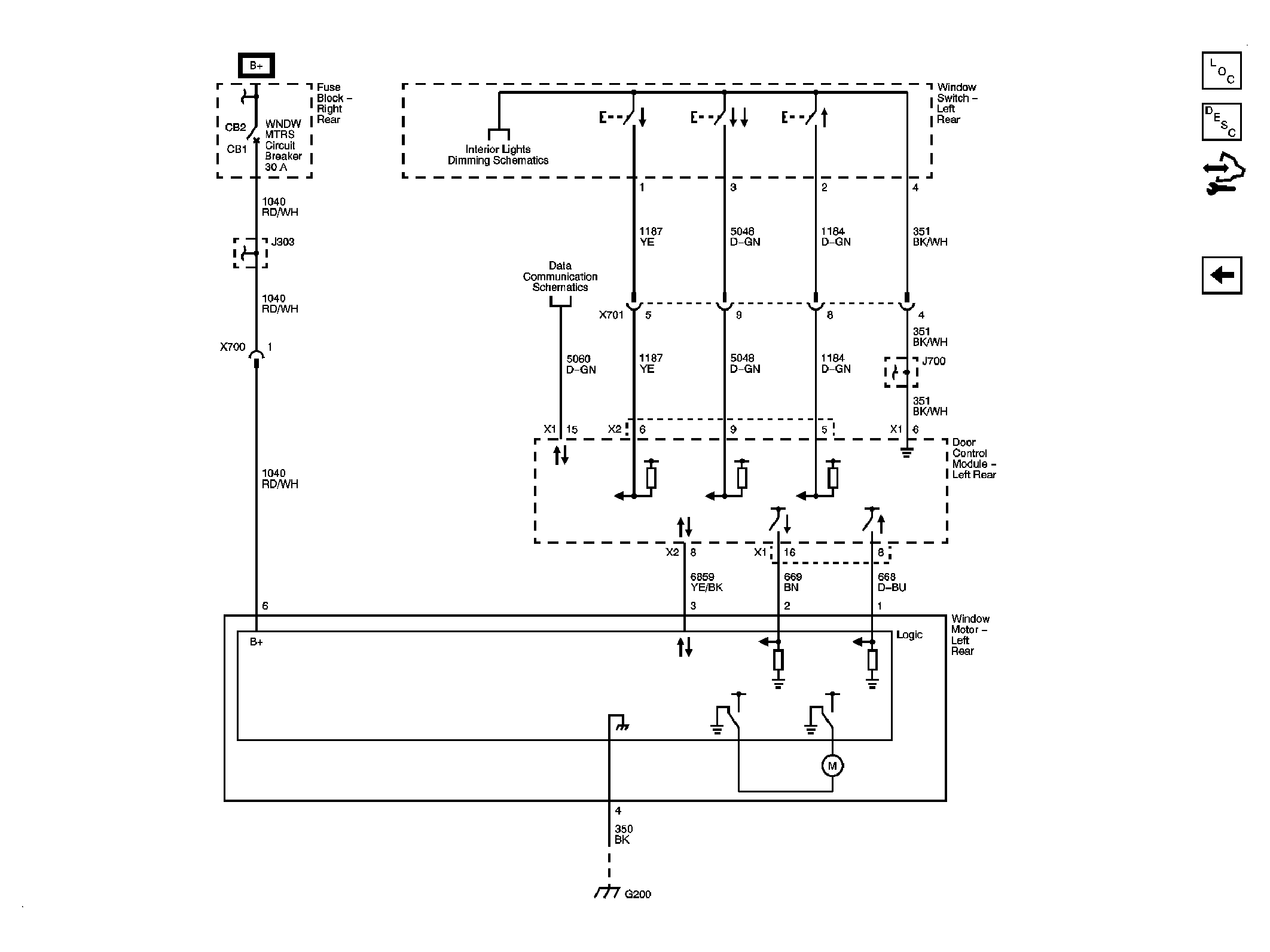
Fig 4: Left Rear Window Switch, Motor
GM2285156Courtesy of GENERAL MOTORS CORP.