LEMON Manuals: Even more car manuals for everyone
Home >> Honda >> 2023 >> Pilot EX-L, FWD >> Repair and Diagnosis >> Engine Performance >> Engine Control Systems >> Engine Mechanical / Engine Control System - Service, Testing And Troubleshooting >> Description and Operation >> PGM-FI System Description

PGM-FI System Description

For locations of each component on the vehicle, refer to the Component Location Index .

Components 

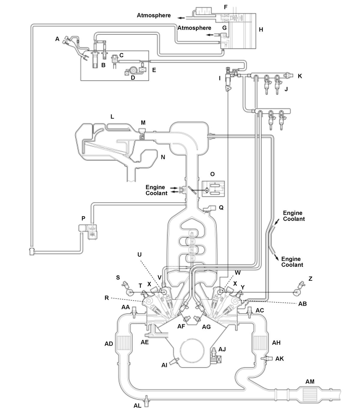
GHH578051Courtesy of HONDA, U.S.A., INC.
A MIS-FUEL INHIBIT DEVICE U VTC OIL CONTROL SOLENOID VALVE A (BANK 2)
B FUEL TANK VAPOR CONTROL VALVE V PCV VALVE
C FUEL PRESSURE REGULATOR W VTC OIL CONTROL SOLENOID VALVE A (BANK 1)
D FUEL PUMP X IGNITION COIL
E FUEL FILTER Y CMP SENSOR B (BANK 1)
F EVAP CANISTER VENT SHUT VALVE Z CMP SENSOR A (BANK 1)
G FTP SENSOR AA FRONT A/F SENSOR (BANK 2, SENSOR 1)
H EVAP CANISTER AB VTC OIL CONTROL SOLENOID VALVE B (BANK 1)
I HIGH PRESSURE FUEL PUMP AC REAR A/F SENSOR (BANK 1, SENSOR 1)
J FUEL INJECTOR AD FRONT WU-TWC (BANK 2)
K FUEL RAIL PRESSURE SENSOR AE ECT SENSOR 1
L AIR CLEANER AF KNOCK SENSOR 2 (BANK 2)
M MAF SENSOR/IAT SENSOR AG KNOCK SENSOR 1 (BANK 1)
N INTAKE AIR RESONATOR AH REAR WU-TWC (BANK 1)
O THROTTLE BODY AI CKP SENSOR
P EVAP CANISTER PURGE VALVE AJ ENGINE OIL PRESSURE SENSOR
Q MAP SENSOR AK REAR SECONDARY HO2S (BANK 1, SENSOR 2)
R VTC OIL CONTROL SOLENOID VALVE B (BANK 2) AL FRONT SECONDARY HO2S (BANK 2, SENSOR 2)
S CMP SENSOR A (BANK 2) AM UNDER-FLOOR TWC
T CMP SENSOR B (BANK 2)    

Electronic Control 

The powertrain control module (PCM) consists of a CPU memory (storage unit) and inputs/outputs that control the fuel injection, injection timing, and electronic throttle control system (ETCS).

Fail-Safe Function 

When a malfunction occurs in the signal from a sensor or from another control unit, the PCM ignores that signal and substitutes a pre-programmed value that allows the engine to continue running. This causes a Confirmed DTC to be stored and the MIL to come on.

Updated Function 

The PCM has a rewritable ROM. The ROM can acquire the latest software version.

MIL Indicator Check 

When the vehicle is turned to the ON mode, the PCM turns on the MIL via the F-CAN circuit for about 15 to 20 seconds to check the indicator condition.

Self Shut Down (SSD) Mode 

After the vehicle is turned to the OFF (LOCK) mode, the PCM stays on for up to an hour. If a PCM connector is disconnected during this time, the PCM may be damaged. To cancel the SSD, jump the SCS line with the HDS after the vehicle is turned to the OFF (LOCK) mode.

Two Drive Cycle Detection Method 

The DTCs are detected with the one or two-drive cycle method in the PCM. Specific DTCs which are considered as a non-intermittent failure apply the two-drive cycle method.When a malfunction occurs in the signal from a sensor or from another control unit in the first drive cycle, the PCM stores a pending DTC. The MIL does not come on at this time. If the failure continues in the second drive cycle, the PCM stores a confirmed DTC and turns on the MIL.

Injection Control 

Fuel injection controls include fuel injection amount control, fuel cut control, and fuel pump control. Adaptive PGM-FI (programmed-fuel injection) technology enables accurate fuel controls, which contributes to increasing engine power and decreasing fuel consumption.

Fuel Injection 

The fuel injection is determined by adding correction values to a basic injection. The powertrain control module (PCM) controls the amount of fuel injection by the length of time the injector is energized.

GHH578052Courtesy of HONDA, U.S.A., INC.

Fuel Injection Timing 

The fuel injection timing is determined by the PCM, which calculates the injection time for each cylinder based on the signals from the crankshaft position (CKP) sensor and camshaft position (CMP) sensor A. The PCM then controls the time to energize the injector. Therefore, the fuel injection control will vary depending on the state of the vehicle.

A/F Sensor/HO2S Feedback Air/Fuel Ratio Control 

Air fuel ratio control is a part of fuel injection control and is compromised of:

Air fuel ratio control stops feedback under the following conditions in order to maintain operational performance and catalytic protection.

Ignition Timing Control 

The powertrain control module (PCM) contains the memory for basic ignition timing at various engine speeds and manifold absolute pressures. It also adjusts the timing according to engine coolant temperature and intake air temperature.

GHH578053Courtesy of HONDA, U.S.A., INC.

Altitude vs Barometric Pressure Sensor Relation 

GHH578054Courtesy of HONDA, U.S.A., INC.

Fuel Cut-off Control 

Recovery engine speed from fuel cut-off during deceleration 

After warming up, during deceleration with the throttle valve slightly opened from the fully closed position, the powertrain control module (PCM) stops the fuel injection when the engine speed is over the specified value to improve fuel efficiency.

Fuel cut-off at high engine speed 

To prevent the engine from damage, the PCM stops the fuel injection when the engine speed is in the limited area (red zone). PCM stops fuel injection while vehicle is driven and while at a stop.

  When the vehicle is being driven When the vehicle is stopped
Fuel cut-off at high engine speed* 6,600 rpm 5,000 rpm

*: The fuel cut engine speed may change according to other system requirements.

Fuel cut-off at high speed driving 

PCM stops fuel injection when the vehicle speed is at or over than the listed in the following chart.

  High speed driving
Fuel cut-off at high speed driving 112 mph (180 km/h) and over