LEMON Manuals: Even more car manuals for everyone
Home >> Honda >> 2021 >> Insight EX >> Repair and Diagnosis >> Engine Performance >> System >> Engine Control System - Advanced Diagnostics (1 Of 2) >> Advanced Diagnostics >> DTC P05CC >> General Description

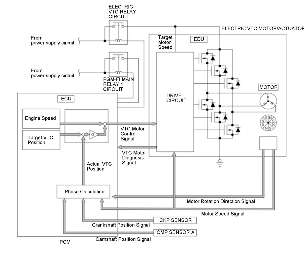
DTC P05CC: General Description

GHH384553Courtesy of HONDA, U.S.A., INC.

The cold start emission reduction strategy controls air fuel ratio to lean when the engine is started at cold condition to lower the emission while the catalyst is not warmed up enough. If the phase control command and the actual timing of the camshaft by using camshaft position (CMP) sensor A difference between them is excessive for a certain time period, the PCM detects a malfunction and stores a DTC.