LEMON Manuals: Even more car manuals for everyone
Home >> Honda >> 2021 >> Insight EX >> Repair and Diagnosis >> Engine Performance >> System >> Engine Control System - Advanced Diagnostics (1 Of 2) >> Advanced Diagnostics >> DTC P0011 >> General Description

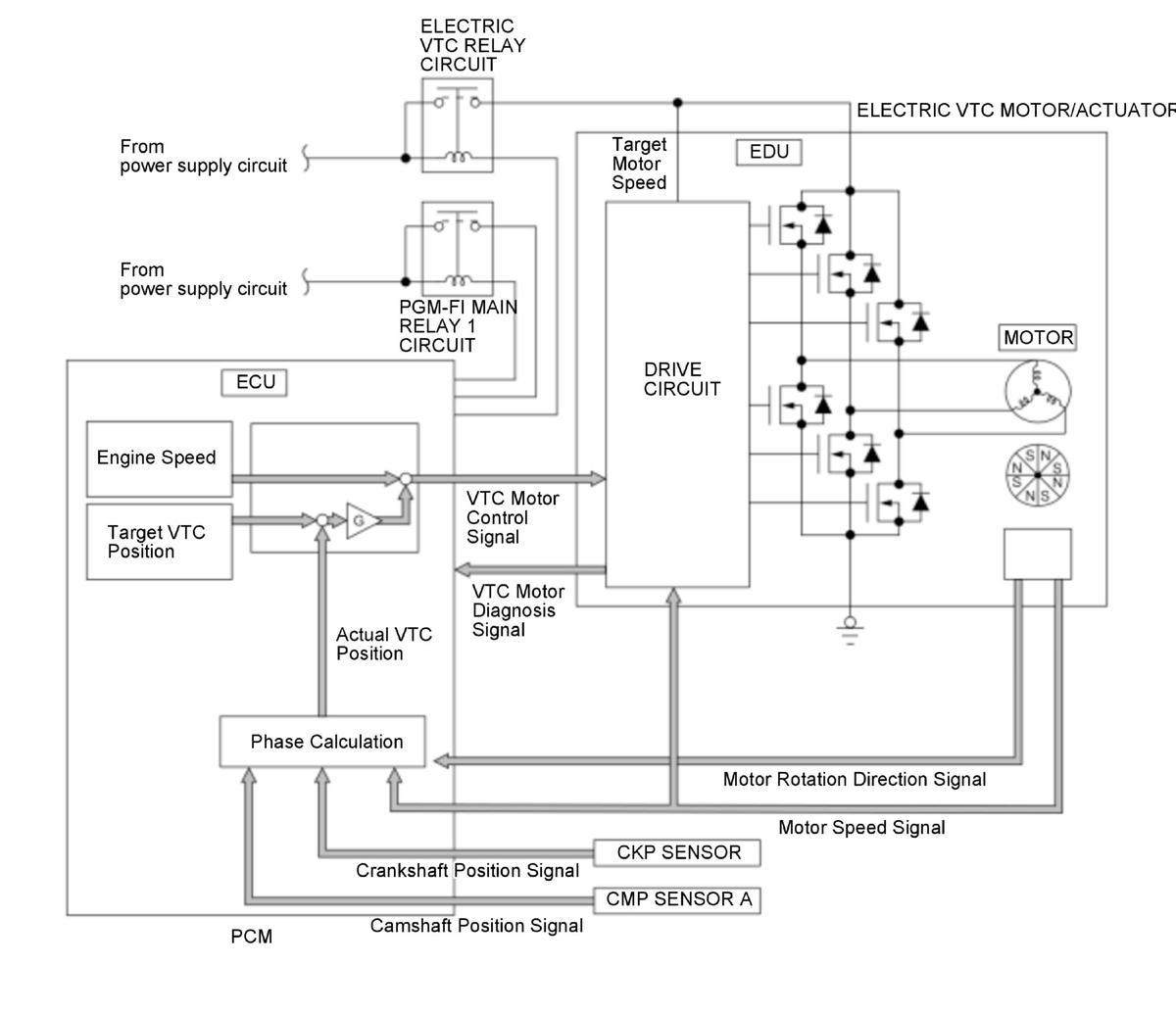
DTC P0011: General Description

GHH384414Courtesy of HONDA, U.S.A., INC.

The variable valve timing control (VTC) system controls the timing of the intake camshaft. It uses motor to operate the VTC actuator so the valve timing is optimized depending on driving conditions. The powertrain control module (PCM) monitors the phase control command and the actual timing of the camshaft by using camshaft position (CMP) sensor A. If the phase difference between them is excessive for a certain time period, the PCM detects a malfunction and stores a DTC.