LEMON Manuals: Even more car manuals for everyone
Home >> Honda >> 2014 >> Accord Plug-In >> Repair and Diagnosis >> Engine Performance >> Engine Control Systems >> Engine Control System & Engine Mechanical - Service, Testing & Troubleshooting (Hybrid) >> Description >> PGM-FI System Description - Components (2014 2015)

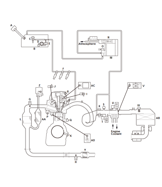
PGM-FI System Description - Components (2014 2015)

GHH259409Courtesy of HONDA, U.S.A., INC.
A FUEL FILL CAP P ECT SENSOR 1
B FUEL TANK Q KNOCK SENSOR
C FUEL PRESSURE REGULATOR R PCV (POSITIVE CRANKCASE VENTILATION) VALVE
D FUEL PUMP S MAP SENSOR
E FUEL FILTER T EVAP CANISTER PURGE VALVE 1
F INJECTOR U EVAP CANISTER PURGE VALVE 2
G A/F SENSOR V THROTTLE BODY
H SECONDARY HO2S W MAF SENSOR/IAT SENSOR 1
I CMP SENSOR A X IAT SENSOR 2
J CMP SENSOR B Y UNDER-FLOOR TWC
K CKP SENSOR Z EGR VALVE
L WU-TWC AA EGR COOLER
M EVAP CANISTER AB AIR CLEANER
N EVAP CANISTER VENT SHUT VALVE AC VTC MOTOR
O FTP SENSOR AD ELECTRIC WATER PUMP