LEMON Manuals: Even more car manuals for everyone
Home >> Honda >> 2013 >> CR-Z Base, Standard Trans >> Repair and Diagnosis >> Engine Performance >> System >> Fuel And Emissions Systems >> System Description >> Communication Systems Circuit Diagram

Communication Systems Circuit Diagram

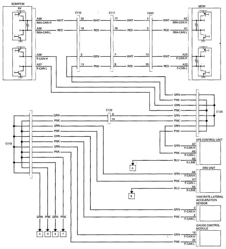
Fig 1: Communication Systems Circuit Diagram (1 Of 2)
G06949746Courtesy of AMERICAN HONDA MOTOR CO., INC.
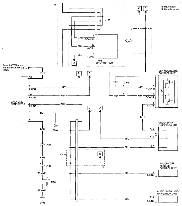
Fig 2: Communication Systems Circuit Diagram (2 Of 2)
G06949747Courtesy of AMERICAN HONDA MOTOR CO., INC.