LEMON Manuals: Even more car manuals for everyone
Home >> Honda >> 2012 >> Fit Base, Standard Trans >> Repair and Diagnosis (Single Page) >> Brakes >> Traction Control >> Abs (Anti-Lock Brake System) >> System Description >> Modulator Unit

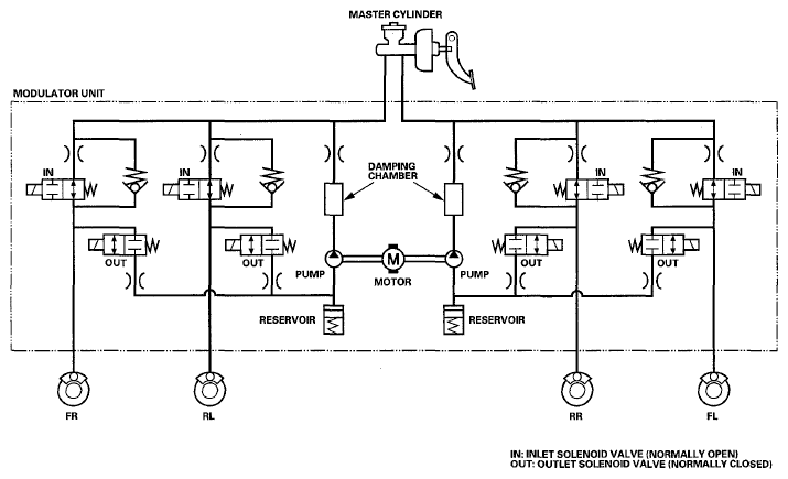
Modulator Unit

The ABS modulator consists of the inlet solenoid valve, the outlet solenoid valve, the reservoir, the pump, the pump motor, and the damping chamber. The modulator reduces the caliper fluid pressure directly. It is a circulating-type modulator because the brake fluid circulates through the caliper, the reservoir, and the master cylinder. The hydraulic control has three modes: pressure intensifying, pressure retaining, and pressure reducing. The hydraulic circuit is an independent four channel type, one channel for each wheel.

Fig 1: Identifying ABS Modulator Unit Circuit Diagram
G05959241Courtesy of AMERICAN HONDA MOTOR CO., INC.
PRESSURE MODE REFERENCE TABLE

Mode Inlet Solenoid Valve Outlet Solenoid Valve Brake Fluid
Pressure intensifying mode open closed Master cylinder fluid is pumped out to the caliper.
Pressure retaining mode closed closed Caliper fluid is retained by the inlet and outlet valves.
Pressure reducing mode closed open
  • Caliper fluid flows through the outlet valve to the reservoir.
  • The motor pumps the reservoir fluid through the damping chamber to the master cylinder(1).
(1) The motor will keep running until the operation of the one anti-lock brake control is finished with the first pressure reducing mode.