LEMON Manuals: Even more car manuals for everyone
Home >> Honda >> 2009 >> Element SC, Standard >> Repair and Diagnosis (Single Page) >> Electrical >> Body Electrical >> OEM Circuit Diagrams >> Multiplex Control System >> GA-NET Bus (Navigation)

GA-NET Bus (Navigation)

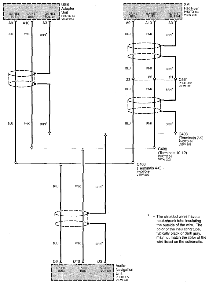
Fig 1: GA-NET Bus (Navigation) Circuit Diagram (Page 50-5)
G07758345