LEMON Manuals: Even more car manuals for everyone
Home >> Honda >> 2008 >> Fit Base, Standard >> Repair and Diagnosis >> Engine Performance >> System >> Advanced Diagnostics >> DTC P0685 (135): Engine Control Module (ECM)/Powertrain Control Module (PCM) Power Control Circuit/Internal Circuit Malfunction (A/T) >> Notes

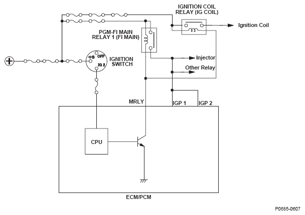
DTC P0685 (135): Engine Control Module (ECM)/Powertrain Control Module (PCM) Power Control Circuit/Internal Circuit Malfunction (A/T): Notes

Fig 1: Engine Control Module (ECM)/Powertrain Control Module (PCM) Power Control Circuit/Internal Circuit Malfunction - Circuit Diagram
G05616663