LEMON Manuals: Even more car manuals for everyone
Home >> Honda >> 2007 >> Element SC, Standard >> Repair and Diagnosis >> Engine Performance >> Ignition System >> Circuit Diagram

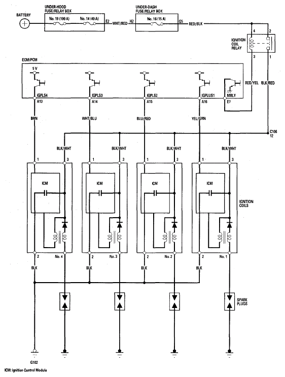
Circuit Diagram

Fig 1: Identifying Ignition System Circuit Diagram
G05448433Courtesy of AMERICAN HONDA MOTOR CO., INC.