LEMON Manuals: Even more car manuals for everyone
Home >> Honda >> 2000 >> S2000 >> Repair and Diagnosis >> Engine Performance >> Ignition System >> Circuit Diagram

Circuit Diagram

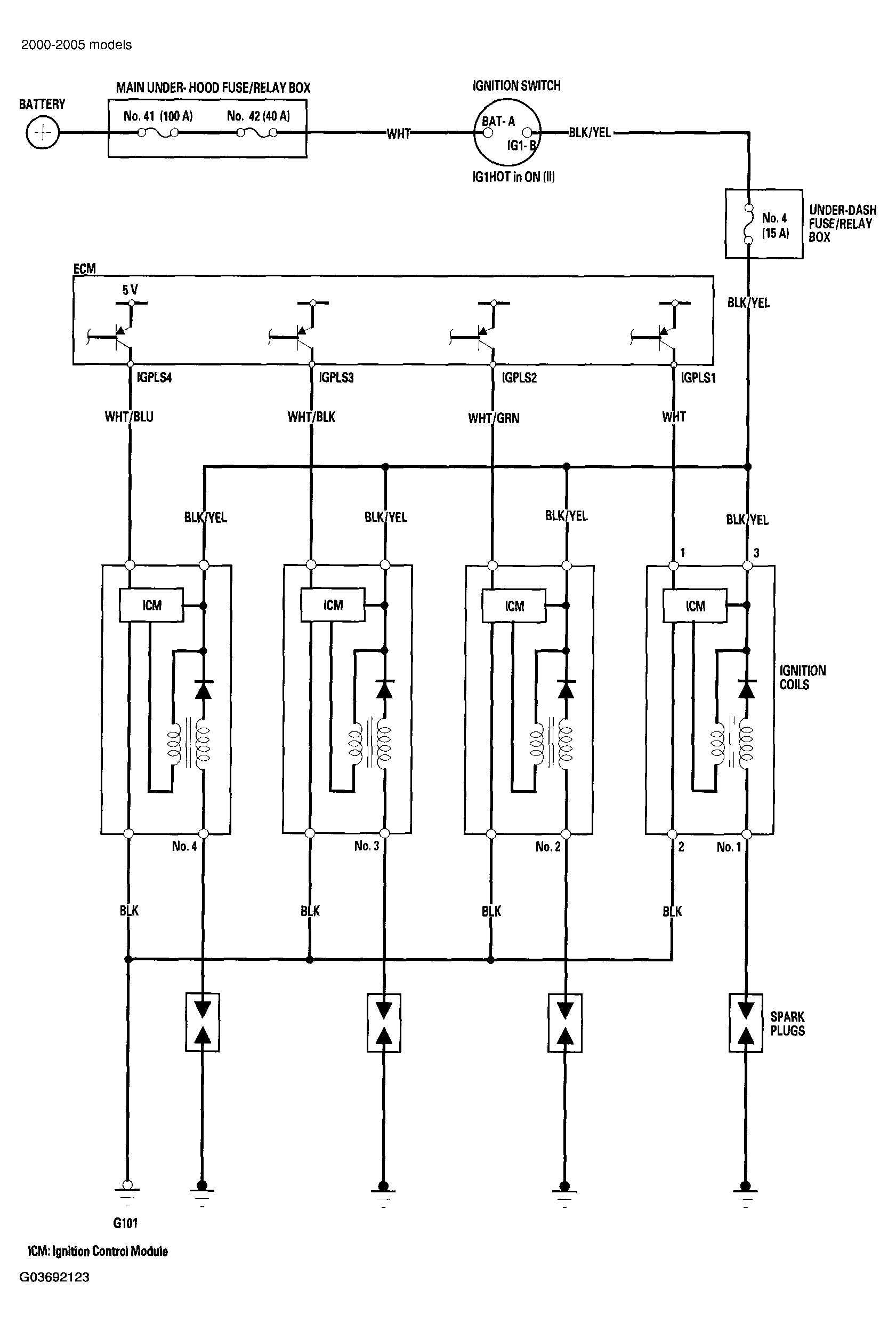
Fig 1: Identifying Circuit Diagram - Ignition System (2000-2005 Models)
G03692123Courtesy of AMERICAN HONDA MOTOR CO., INC.
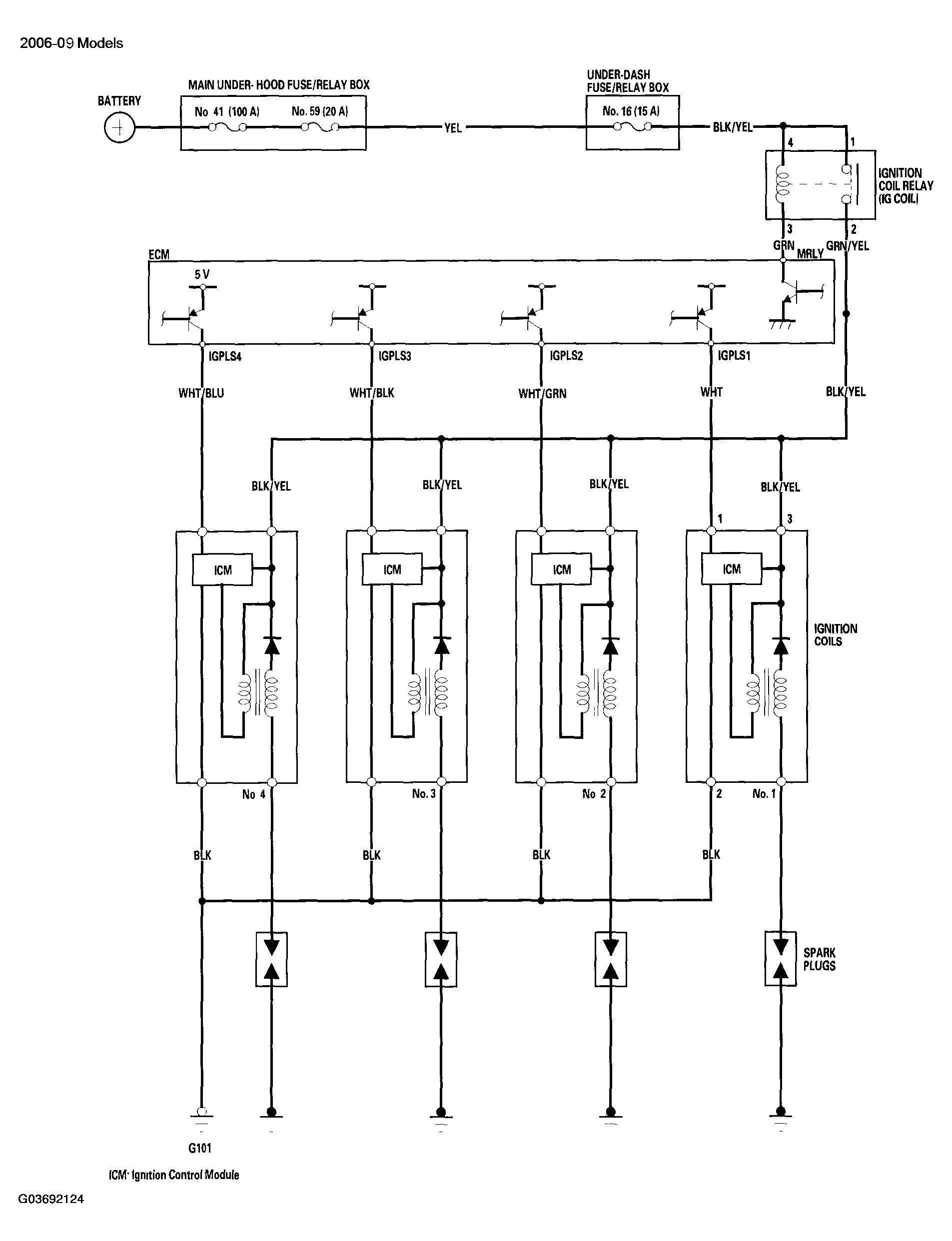
Fig 2: Identifying Circuit Diagram - Ignition System (2006-2009 Models)
G03692124Courtesy of AMERICAN HONDA MOTOR CO., INC.