LEMON Manuals: Even more car manuals for everyone
Home >> Honda >> 2000 >> Insight >> Repair and Diagnosis >> Engine Performance >> Ignition System >> Circuit Diagram

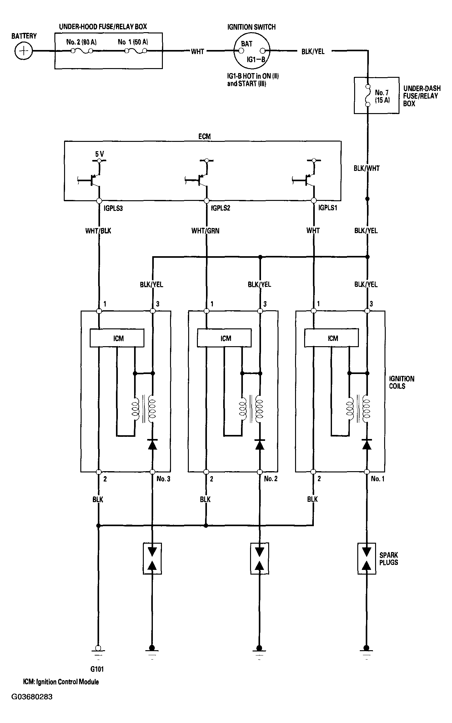
Circuit Diagram

Fig 1: Circuit Diagram
G03680283Courtesy of AMERICAN HONDA MOTOR CO., INC.