LEMON Manuals: Even more car manuals for everyone
Home >> Honda >> 1988 >> Civic Base, 2D Hatchback >> Repair and Diagnosis >> Engine Performance >> System >> Throttle Control System >> Description

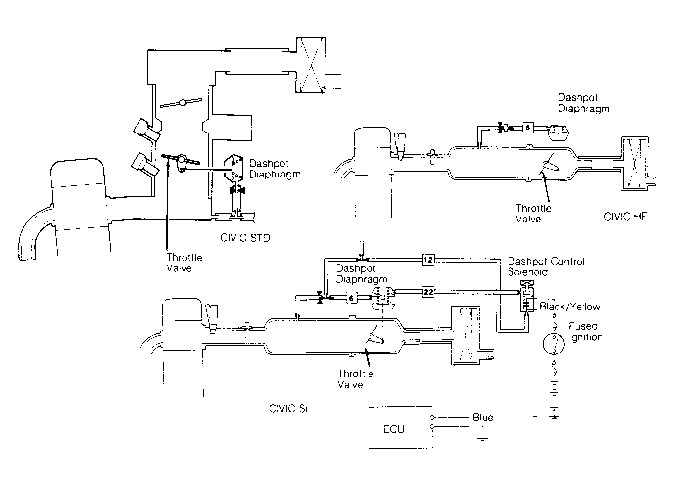
Throttle Control System: Description

Throttle control system used on Civic Si models is a dual-function system designed to limit the formation of noncombustible mixtures in the combustion chamber during deceleration and assist engine starting during extremely low ambient temperature. The system consists of a dual-diaphragm dashpot, dashpot control solenoid and Electronic Control Unit (ECU).

The throttle control system used on Civic Std. (TBI) and HF models functions as a cranking opener to assist in engine starting. System consists of a dashpot diaphragm and a restricted orifice. See Fig 1 .

Fig 1: Throttle Control System (Civic)
G93775Courtesy of AMERICAN HONDA MOTOR CO., INC.