LEMON Manuals: Even more car manuals for everyone
Home >> Geo >> 1994 >> Metro Base, 2D Hatchback, Automatic >> Repair and Diagnosis >> Engine Performance >> System >> Engine Controls - Basic Testing >> Diagnostic Charts - Upgraded EMMISSIONS >> Chart A2-7A, Fuel System Diagnosis (Fuel Pump Relay Check) >> Diagnostic Aids

Diagnostic Aids

Visually inspect wiring and connectors if intermittent problem exists.

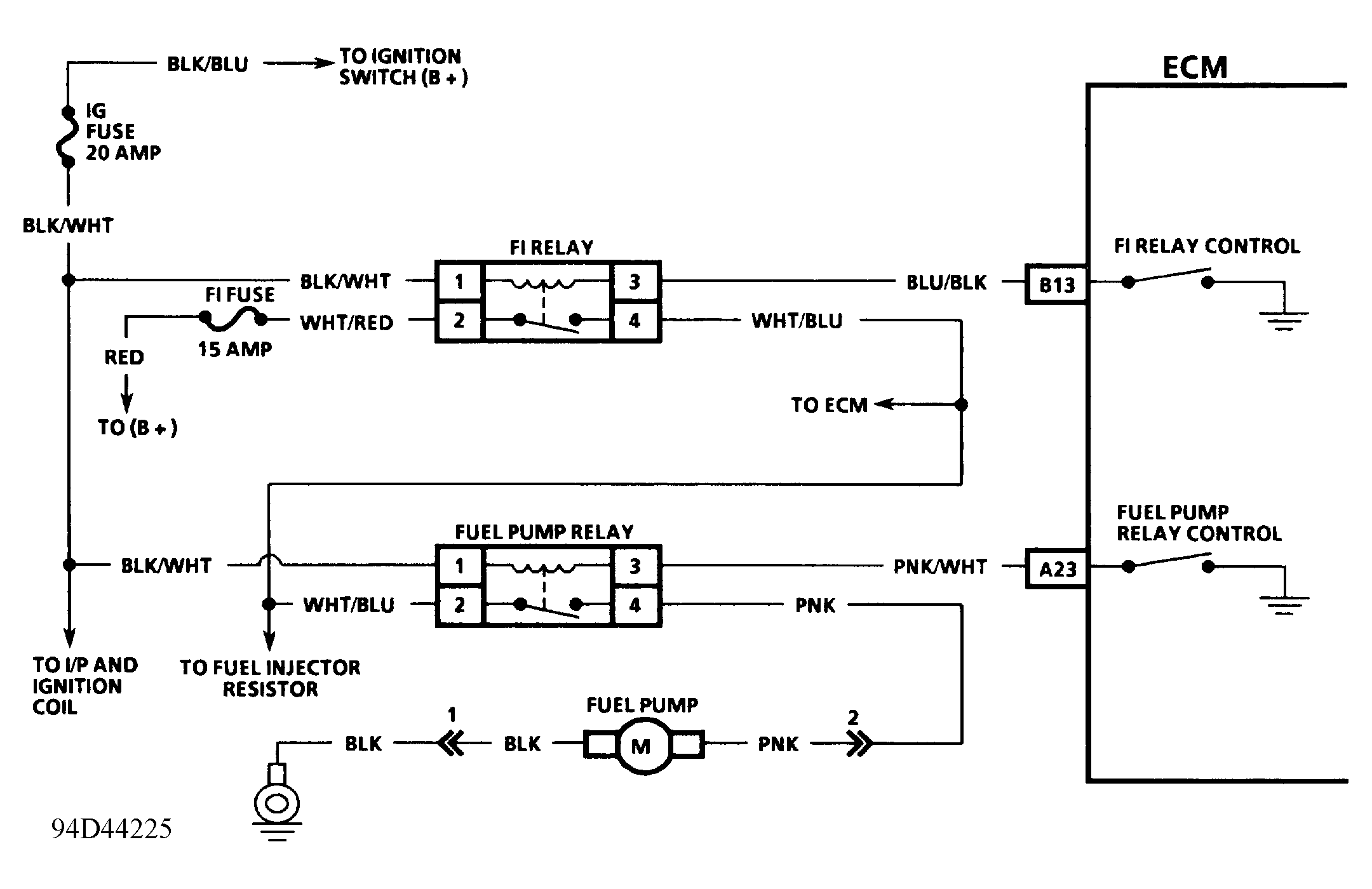
Fig 1: Chart A2-7A Schematic - Upgraded Emissions Fuel System Diagnosis - Fuel Pump Relay Check
G94D44225
Fig 2: Chart A2-7A Flow Chart - Upgraded Emissions Fuel System Diagnosis - Fuel Pump Relay Check
G94E44226