LEMON Manuals: Even more car manuals for everyone
Home >> Geo >> 1993 >> Tracker Base, 4WD, Automatic >> Repair and Diagnosis >> Engine Performance >> System >> Engine Controls - Basic Testing >> Diagnostic Charts >> Chart A-7A, Fuel System Diagnosis (Fuel Pump Relay Check) >> Diagnostic Aids

Diagnostic Aids

Visually inspect wiring and connectors if intermittent problem exists.

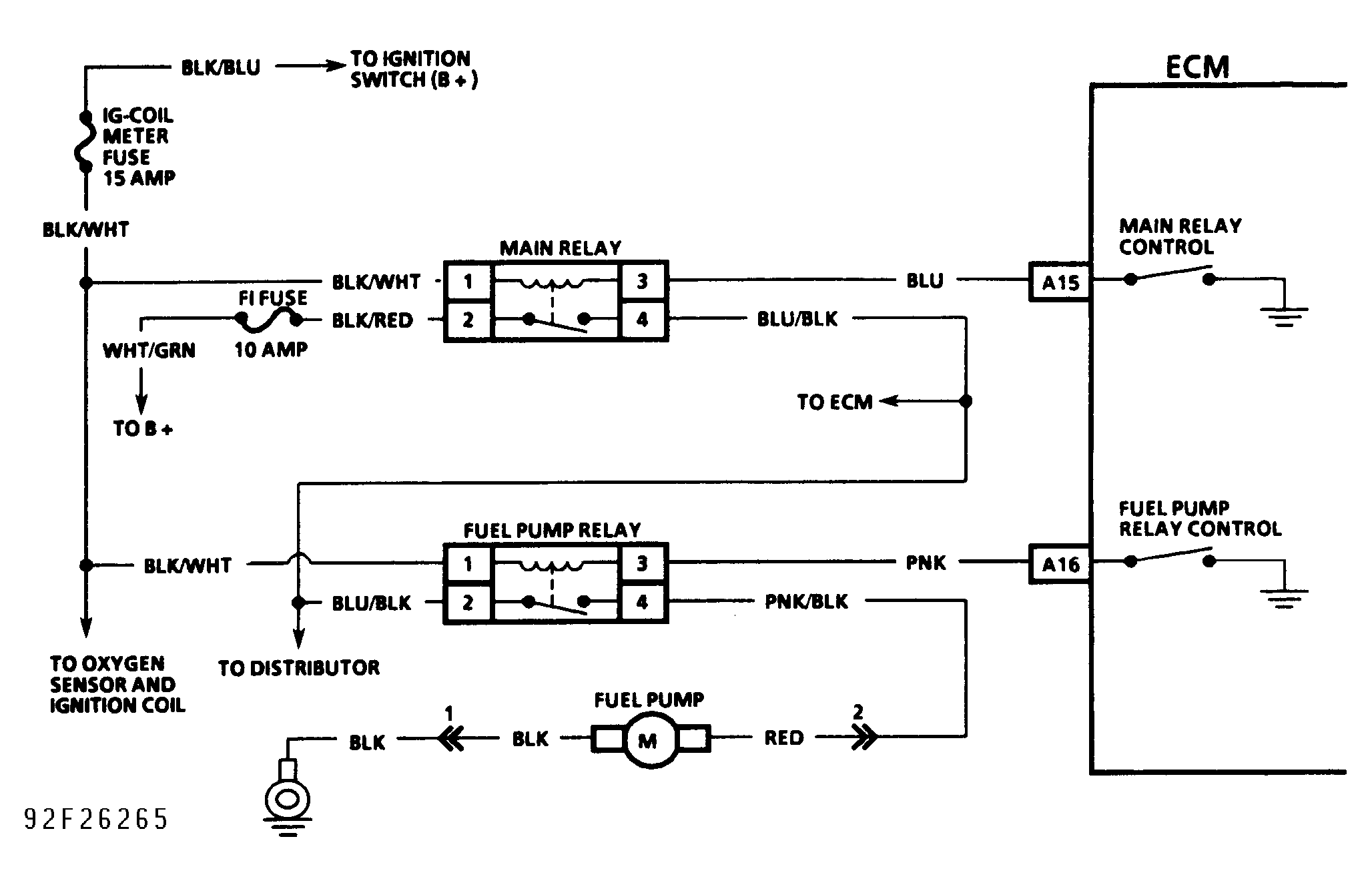
Fig 1: Chart A-7A Schematic - Fuel System Diagnosis - Fuel Pump Relay Check
G92F26265Courtesy of GENERAL MOTORS CORP.
Fig 2: Chart A-7A Flow Chart - Fuel System Diagnosis - Fuel Pump Relay Check
G92G26266Courtesy of GENERAL MOTORS CORP.