LEMON Manuals: Even more car manuals for everyone
Home >> Geo >> 1993 >> Metro Base, 2D Hatchback, Standard >> Repair and Diagnosis >> Engine Performance >> System >> Engine Controls - Tests W/Codes >> Diagnostic Code Charts >> Chart A-2, Won't Flash Code 12, Or Any Codes, Mil On Steady

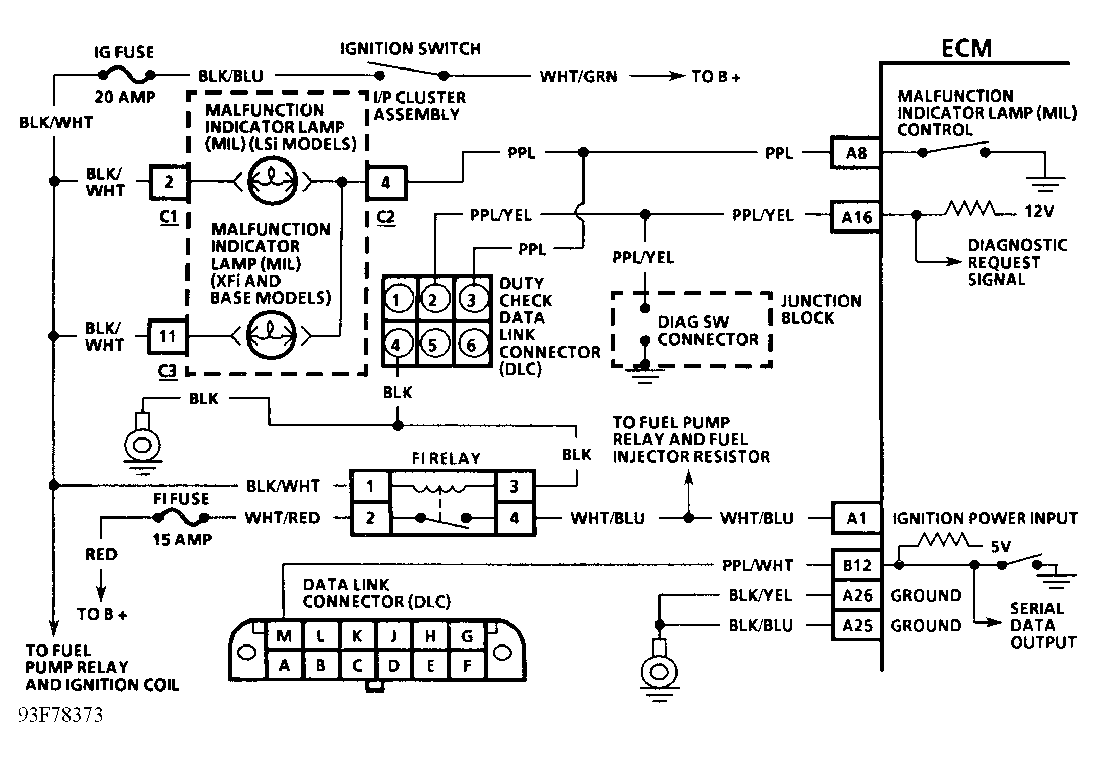
Chart A-2, Won't Flash Code 12, Or Any Codes, Mil On Steady

Malfunction Indicator Light (MIL) will flash trouble codes when either diagnostic request terminal in duty check data link connector or DIAG SW connector in fuse block is grounded.

NOTE: Test numbers refer to test numbers on diagnostic chart.
  1. Checks for a grounded light circuit.
  2. Checks if problem is an open circuit in diagnostic terminal or a faulty ECM.
Fig 1: Chart A-2 Schematic Won't Flash Code 12 Or Any Codes, MIL On steady
G93F78373
Fig 2: Chart A-2 - Flow Chart Won't Flash Code 12 Or Any Codes, MIL On steady
G93A78378