LEMON Manuals: Even more car manuals for everyone
Home >> Geo >> 1992 >> Prizm Base, Standard >> Repair and Diagnosis >> Engine Performance >> System >> Engine Controls - Basic Testing >> DIAGNOSTIC CHARTS (GSi) >> Chart A2, Check Engine Light Won't Flash On Steady

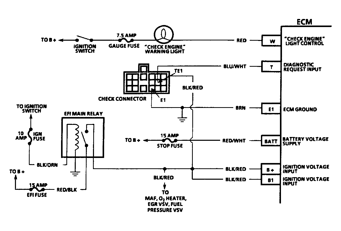
Chart A2, Check Engine Light Won't Flash On Steady

With ignition switch in the ON position and engine not running, CHECK ENGINE light should always be on. With check connector terminal grounded, CHECK ENGINE light will flash on and off rapidly, or will flash any stored trouble codes. A steady CHECK ENGINE light may be a short to ground or an open diagnostic terminal.

NOTE: Test numbers refer to test numbers on diagnostic chart.
  1. Checks for a grounded light circuit.
  2. Determines if problem is an open check connector terminal or a faulty ECM.
Fig 1: Flow Chart A2, Check Engine Light Won't Flash, On Steady
G50E16448Courtesy of GENERAL MOTORS CORP.
Fig 2: Chart A2 Schematic, Check Eng Light Won't Flash, On Steady
G91F16795Courtesy of GENERAL MOTORS CORP.