LEMON Manuals: Even more car manuals for everyone
Home >> Geo >> 1992 >> Prizm Base, Standard >> Repair and Diagnosis >> Engine Performance >> System >> Engine Controls - Basic Testing >> DIAGNOSTIC CHARTS (EXCEPT GSi) >> Chart A2, Check Engine Light Won't Flash On Steady

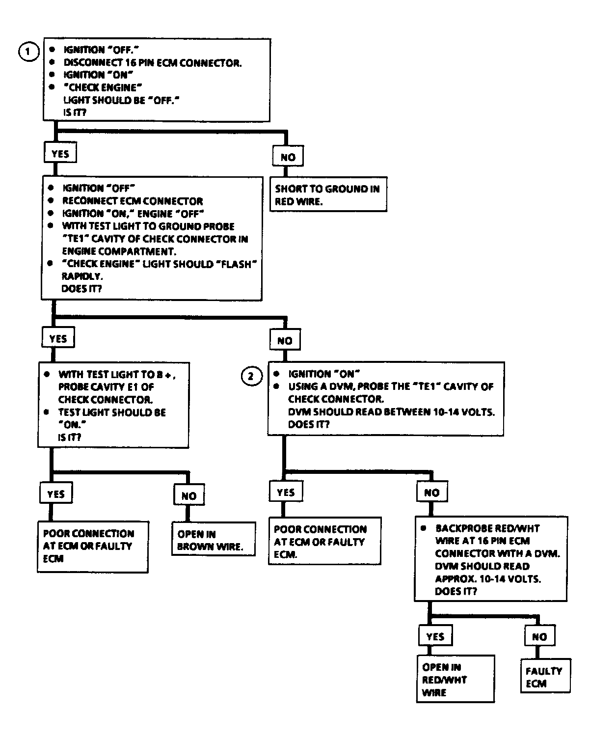
Chart A2, Check Engine Light Won't Flash On Steady

With ignition switch in the ON position and engine not running, CHECK ENGINE light should always be on. With check connector terminal grounded, the CHECK ENGINE light will flash on and off rapidly, or will flash any stored trouble codes. A steady CHECK ENGINE light may be a short to ground or an open diagnostic terminal.

NOTE: Test numbers refer to test numbers on diagnostic chart.
  1. This checks for a grounded light circuit.
  2. This determines whether problem is an open check connector terminal or a faulty ECM.
Fig 1: Flow Chart A2, Check Engine Light Won't Flash On Steady
G91C16834Courtesy of GENERAL MOTORS CORP.
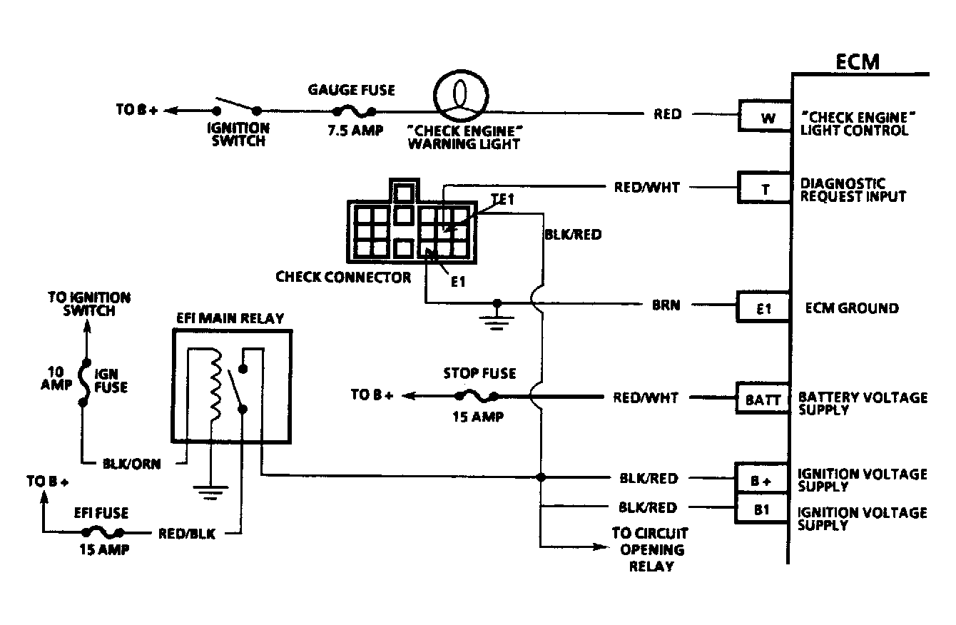
Fig 2: Chart A2, Schematic, Check Eng. Light Won't Flash On Steady
G91J16831Courtesy of GENERAL MOTORS CORP.