LEMON Manuals: Even more car manuals for everyone
Home >> Geo >> 1991 >> Tracker Base, RWD >> Repair and Diagnosis >> Engine Performance >> System >> Engine Controls - Tests W/Codes >> Diagnostic Code Charts >> Chart A2, Won't Flash Code 12/Check Engine Light On Steady

Chart A2, Won't Flash Code 12/Check Engine Light On Steady

NOTE: Test numbers refer to test numbers on diagnostic chart.
  1. If vehicle is equipped with Federal emissions, perform this step BEFORE going to next step.
  2. If CHECK ENGINE light goes off when ECM is disconnected, CHECK ENGINE light is not shorted to ground.
  3. Checks for an open Blue/Yellow wire.
  4. CHECK ENGINE light circuit is okay. Problem is caused by a faulty ECM.
Fig 1: Flow Chart A2, No Code 12, Check Engine Light Steady
G91A16865Courtesy of GENERAL MOTORS CORP.
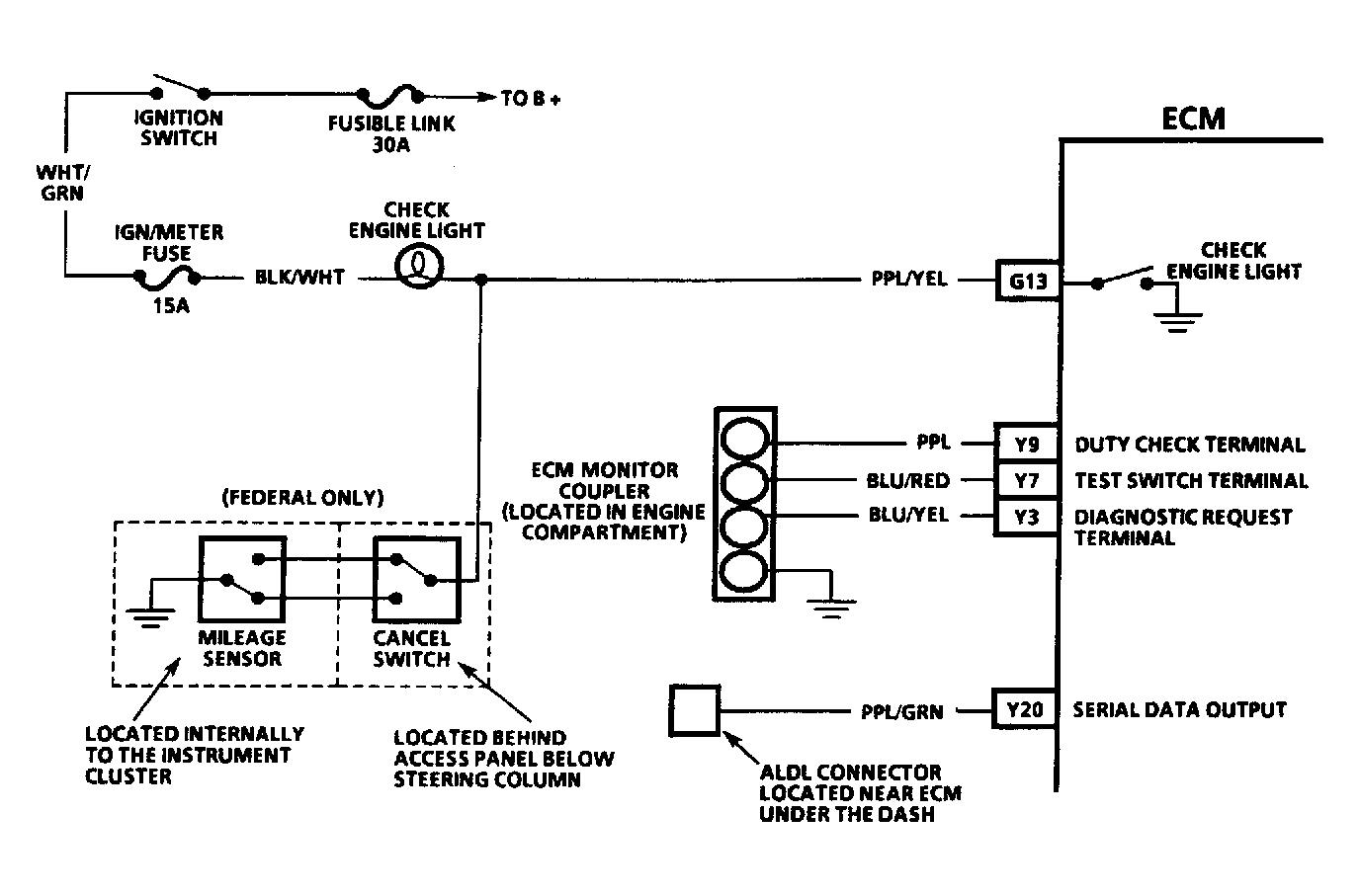
Fig 2: Chart A2 Schematic, No Code 12, Check Engine Light Steady
G91H16862Courtesy of GENERAL MOTORS CORP.