LEMON Manuals: Even more car manuals for everyone
Home >> Geo >> 1989 >> Tracker Base, Standard >> Repair and Diagnosis >> Engine Performance >> System >> System/Component Tests >> Emission Systems & Sub-Systems >> High Altitude Compensation >> Operation Test (Spectrum)

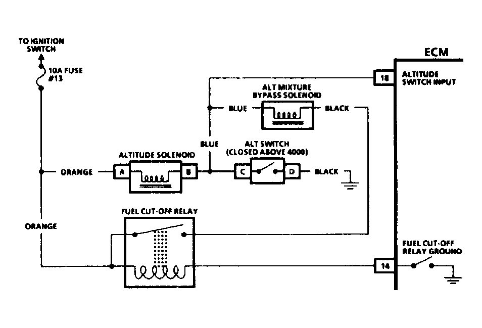
Operation Test (Spectrum)

  1. With ignition on and engine stopped, disconnect high altitude switch connector terminals "C" and "D". See Figure . Check voltage at connector terminal "C". If voltage is less than 10 volts, go to step 3). If voltage is greater than 10 volts, check Black wire for a good ground. If okay, go to next step.
  2. Connect jumper wire to connector terminal "C", ground jumper wire repeatedly. High altitude solenoid should click. If solenoid clicks, solenoid is okay. If solenoid does not click, replace solenoid.
  3. Check for open or grounded Orange or Blue wires. If okay, remove ECM connector terminal No. 18 and check voltage to ground. If voltage is greater than 10 volts, replace ECM. If voltage is less than 10 volts, repair open or ground.
Fig 1: Wiring Diagrams for High Altitude
G121724Courtesy of GENERAL MOTORS CORP.