LEMON Manuals: Even more car manuals for everyone
Home >> Genesis >> 2024 >> G70 2.5T, AWD >> Repair and Diagnosis >> Engine Performance >> Engine Control Systems >> Engine Control System - 2.5L >> E-CVVT Motor >> Schematic Diagrams >> Circuit Diagram >> Notes

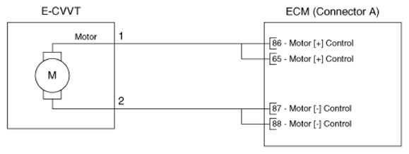
Circuit Diagram: Notes

G16830050Courtesy of HYUNDAI MOTOR AMERICA