LEMON Manuals: Even more car manuals for everyone
Home >> GMC >> 2017 >> Canyon SL >> Repair and Diagnosis (Single Page) >> Accessories & Equipment >> Entertainment Systems >> Cellular System, Entertainment System, And Navigation System >> Schematic Wiring Diagrams >> Radio/Navigation System Wiring Schematics (IO3) >> Auxiliary Inputs (MYB)

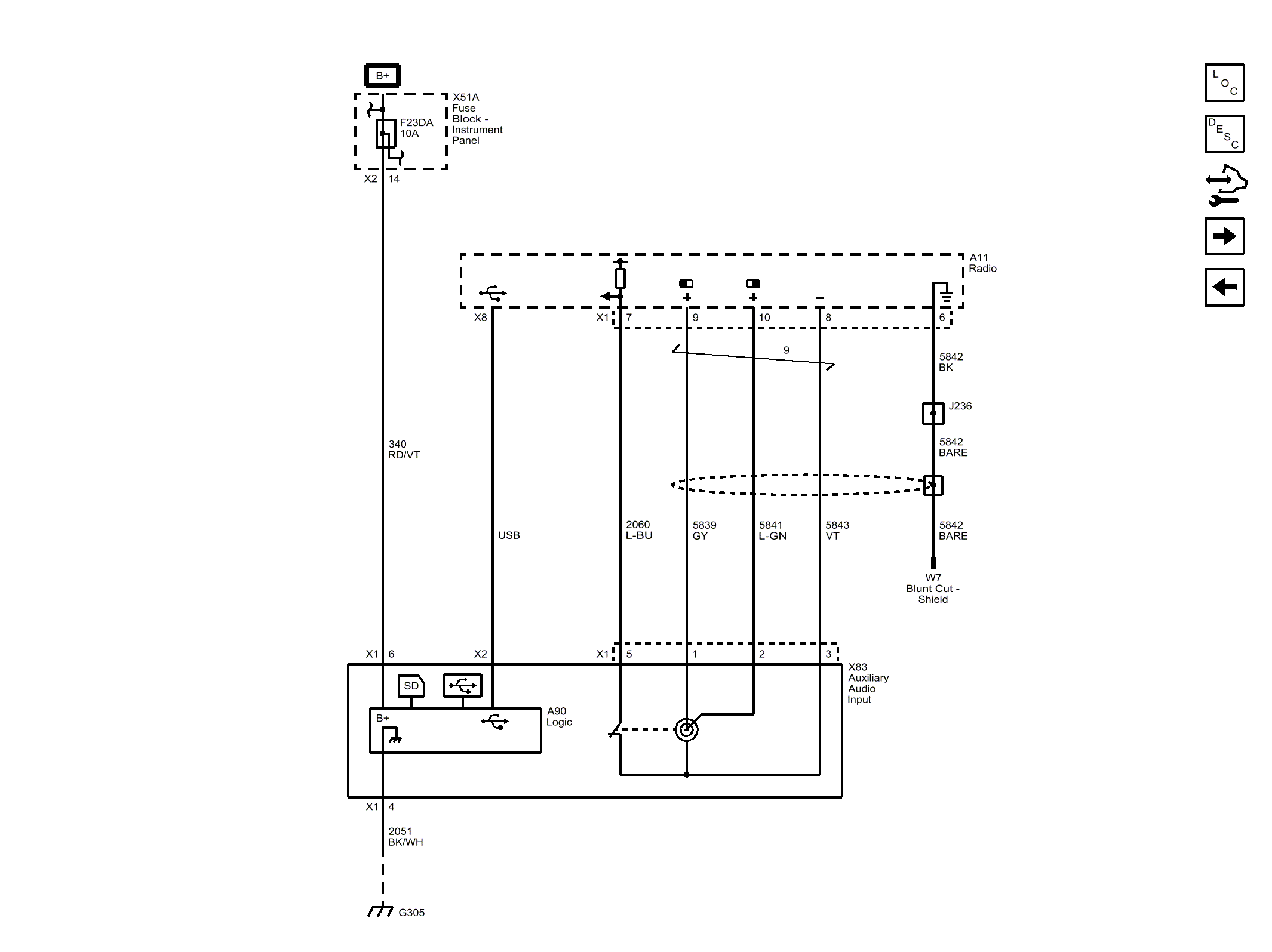
Auxiliary Inputs (MYB)

Fig 1: Auxiliary Inputs (MYB)
GM4507490Courtesy of GENERAL MOTORS COMPANY