LEMON Manuals: Even more car manuals for everyone
Home >> GMC >> 2017 >> Acadia SL >> Repair and Diagnosis >> Accessories & Equipment >> Drivers Assistance Systems - ADAS >> Object Detection System And Pedestrian Protection System >> Schematic Wiring Diagrams >> Object Detection Wiring Schematics >> Collision Avoidance - Long Range and Rear Short Range Radars (UGN)

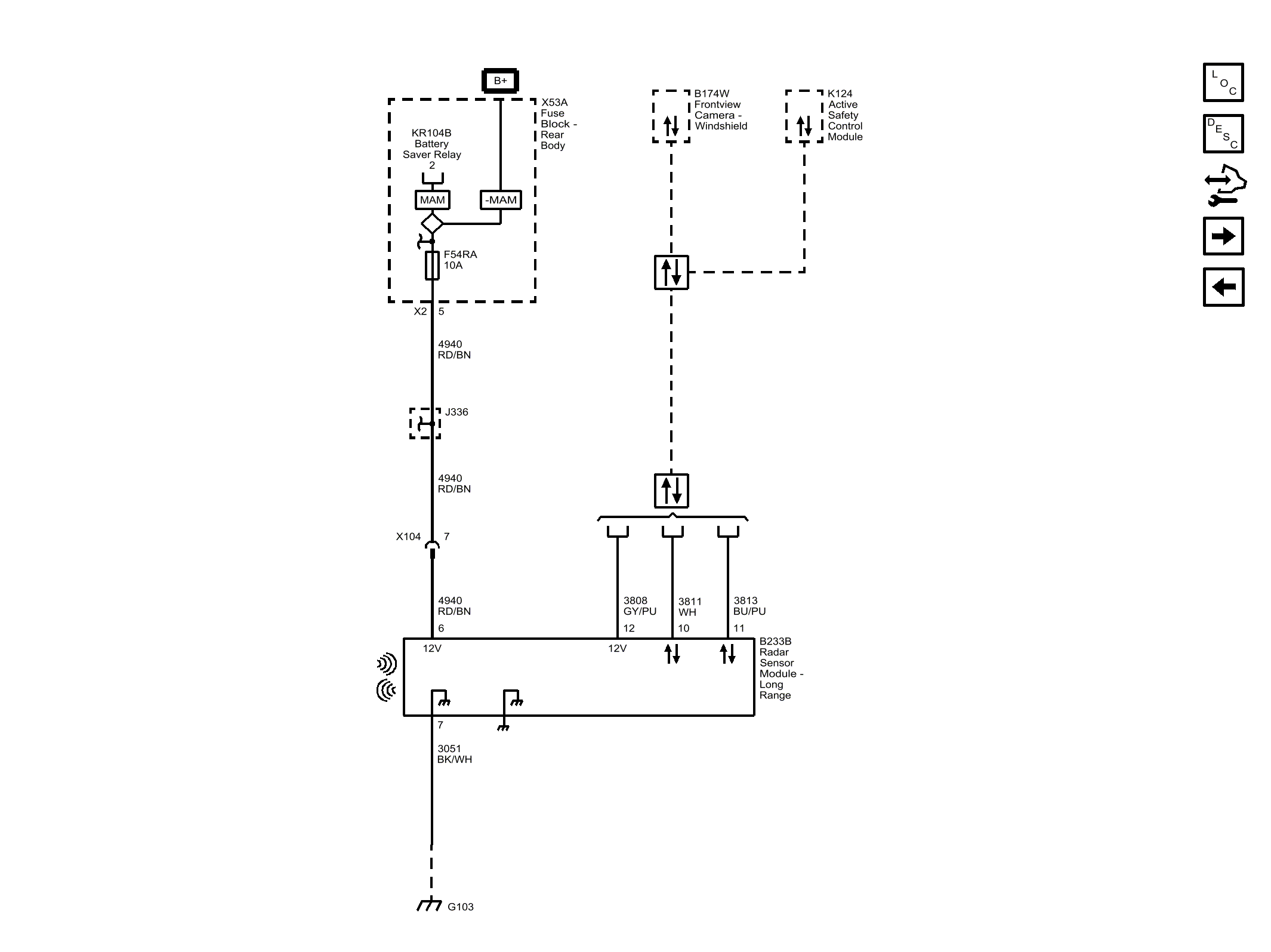
Collision Avoidance - Long Range and Rear Short Range Radars (UGN)

Fig 1: Collision Avoidance - Long Range and Rear Short Range Radars (UGN)
GM4373417Courtesy of GENERAL MOTORS COMPANY