LEMON Manuals: Even more car manuals for everyone
Home >> GMC >> 2014 >> Terrain SLT, 4D Utility >> Repair and Diagnosis >> External Pages >> Different car >> Section 49 (Antilock Brake System With Traction Control System & Stability Control System) >> Schematic and Routing Diagrams >> Antilock Brake System Schematics

Antilock Brake System Schematics

WARNING: This page is about a different car, the 2010 GMC Terrain and 2010 Chevrolet Equinox. However, it is still accessible from the selected car via links, so may be relevant.
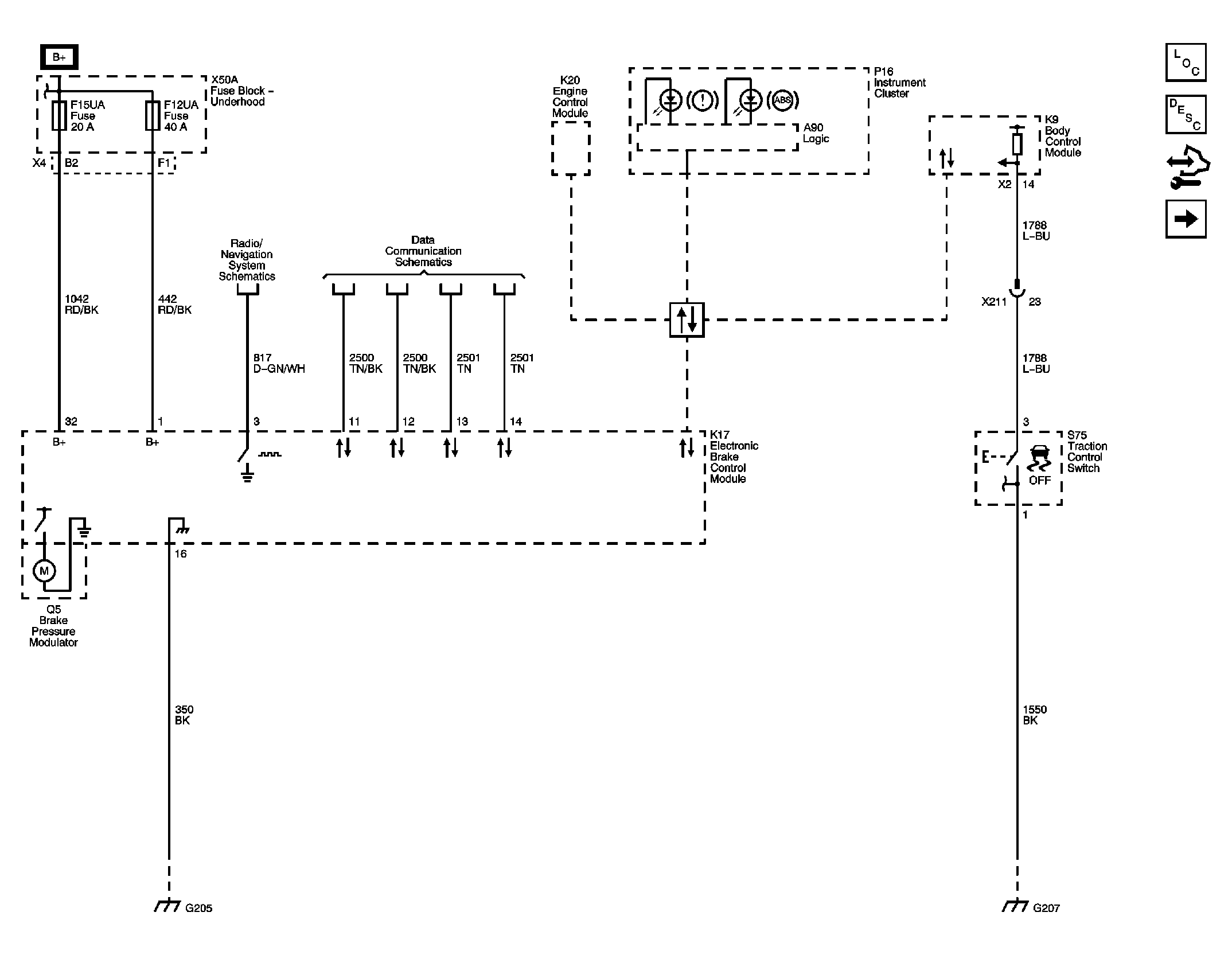
Fig 1: Power, Ground, Serial Data, and Traction Control
GM2230840Courtesy of GENERAL MOTORS CORP.
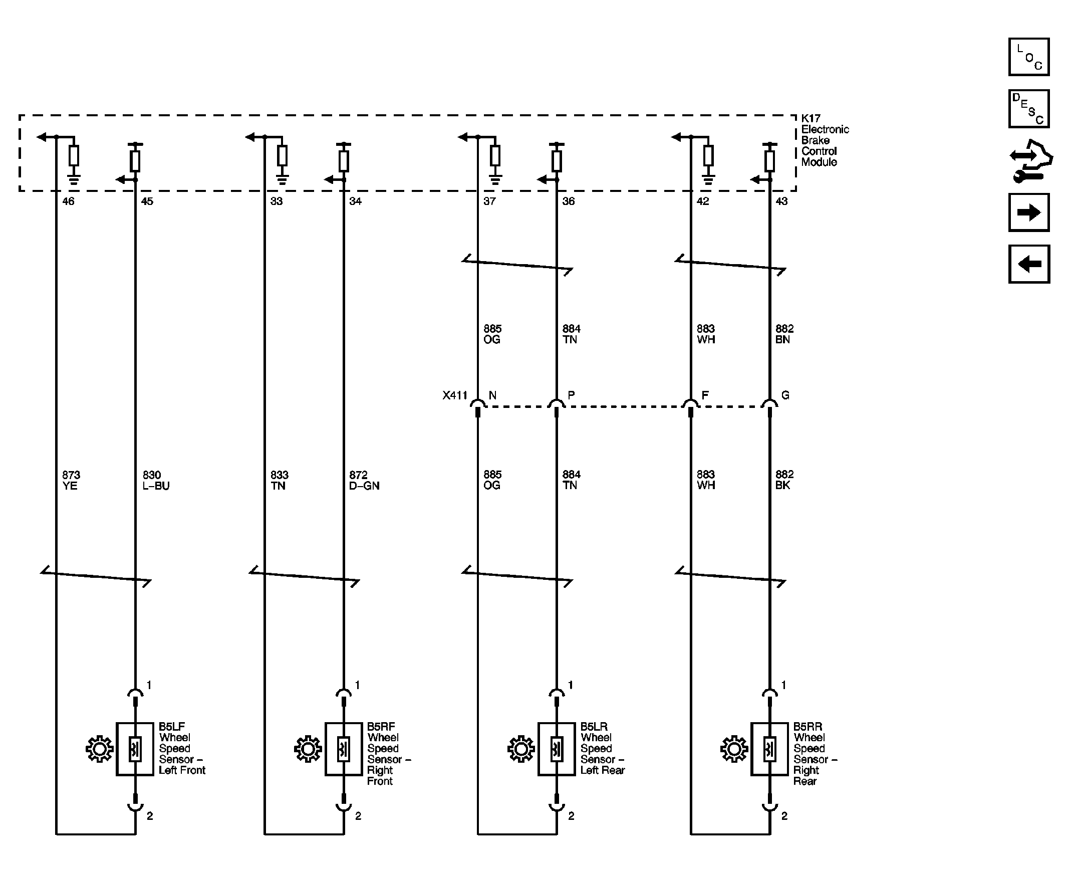
Fig 2: Wheel Speed Sensors
GM2230841Courtesy of GENERAL MOTORS CORP.
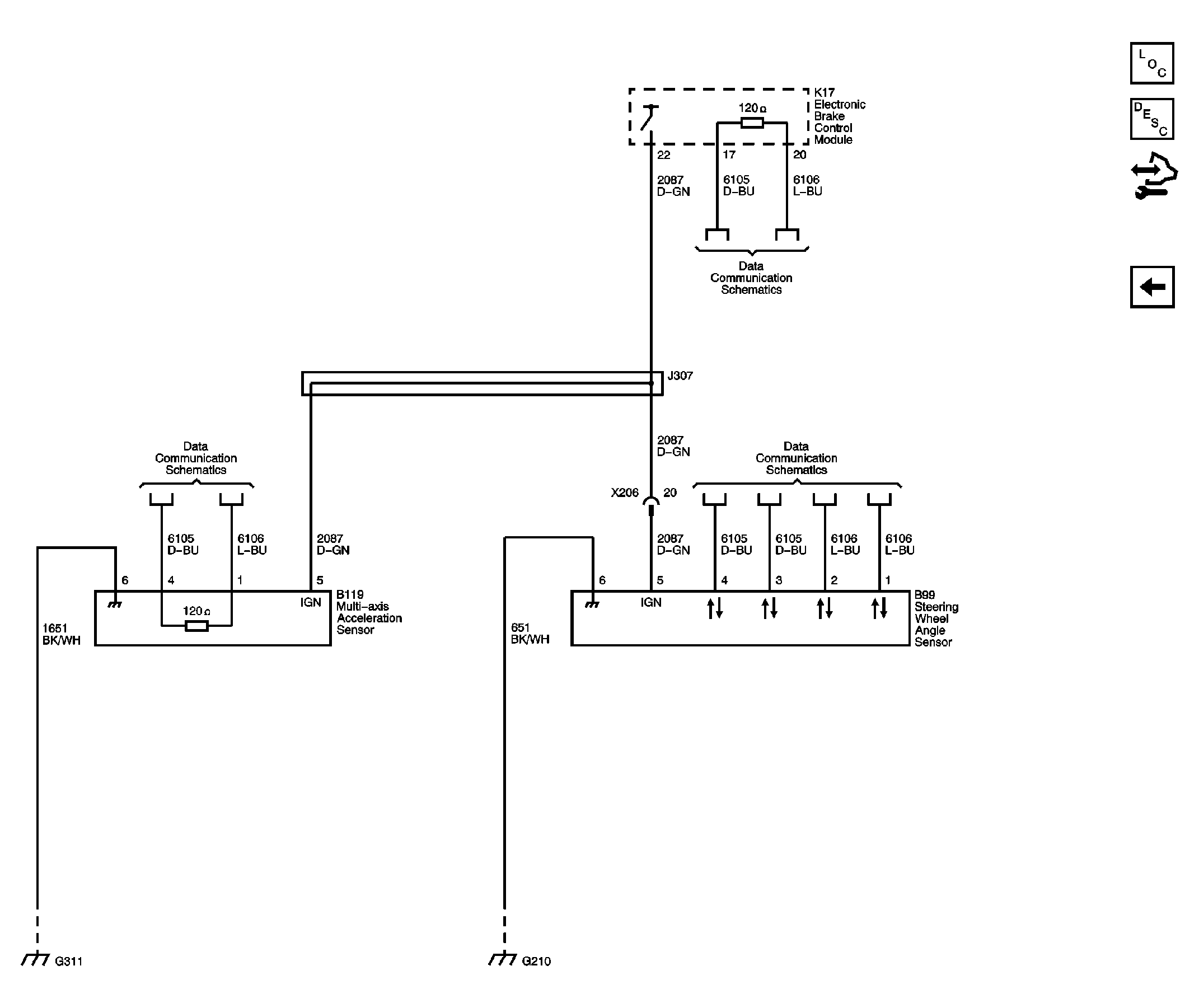
Fig 3: Stability Controls
GM2230843Courtesy of GENERAL MOTORS CORP.