LEMON Manuals: Even more car manuals for everyone
Home >> GMC >> 2007 >> Acadia SLT, AWD >> Repair and Diagnosis >> External Pages >> Different car >> Section 77 (Cellular System, Entertainment System, And Navigation System) >> Schematic and Routing Diagrams >> Radio/Navigation System Schematics

Radio/Navigation System Schematics

WARNING: This page is about a different car, the 2007 Cadillac CTS. However, it is still accessible from the selected car via links, so may be relevant.
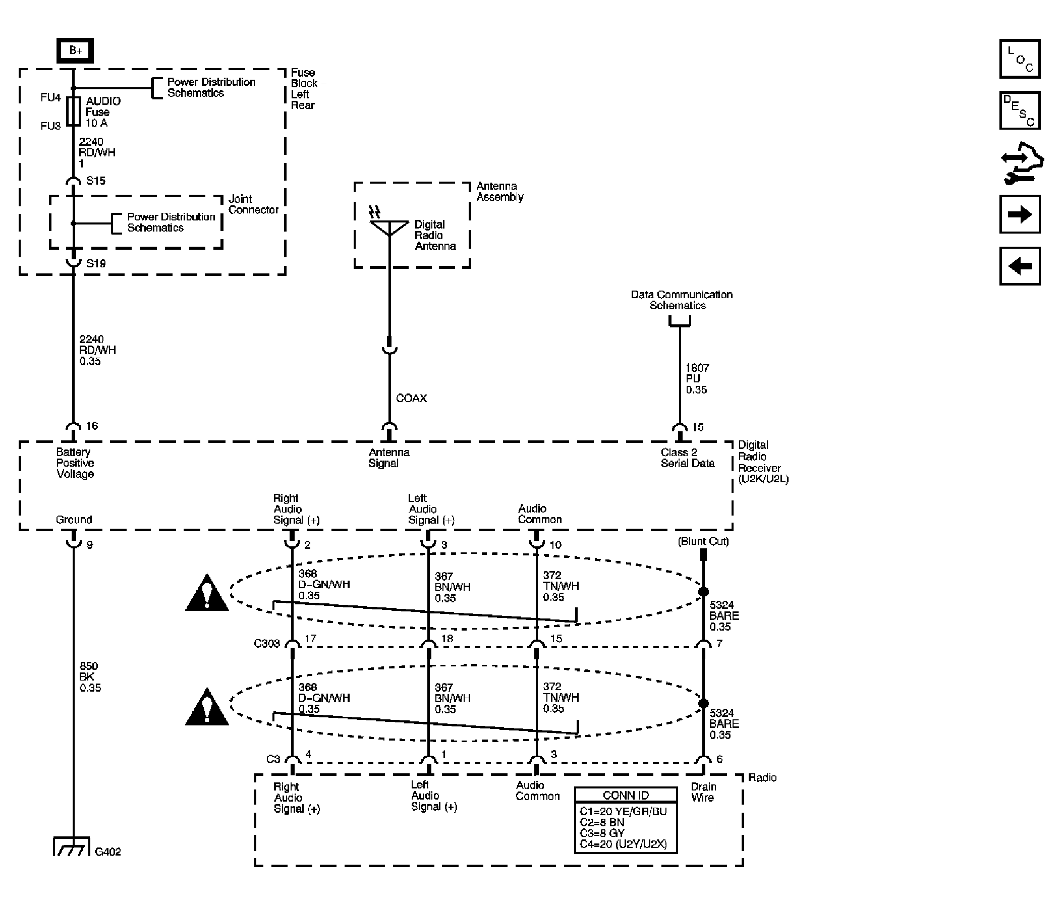
Fig 1: Power, Ground, Serial Data, and Audio Signal Communication
GM1788128Courtesy of GENERAL MOTORS CORP.
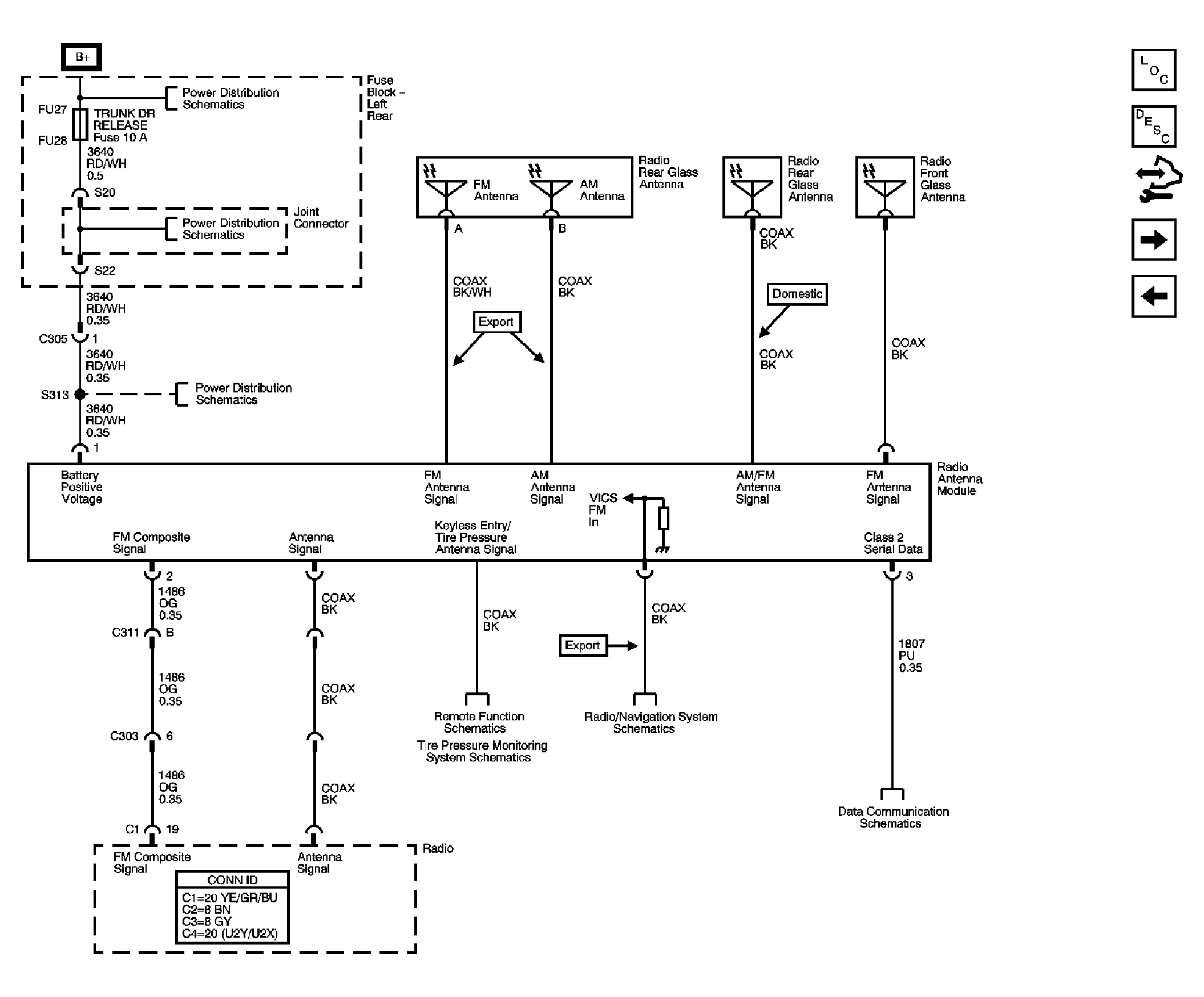
Fig 2: Radio Antenna Module and Antennas
GM1788130Courtesy of GENERAL MOTORS CORP.
Fig 3: Digital Radio Reciever (U2Y/U2X/U2K/U2L)
GM1788131Courtesy of GENERAL MOTORS CORP.
Fig 4: Speakers (U66)
GM1788139Courtesy of GENERAL MOTORS CORP.
Fig 5: Speakers (U57)
GM1788144Courtesy of GENERAL MOTORS CORP.
Fig 6: TV Antenna Module, Amplifier, TV Rear Glass Antenna, and Auxiliary RCA Video Jacks (Export w/U2Y/U2X)
GM1788151Courtesy of GENERAL MOTORS CORP.
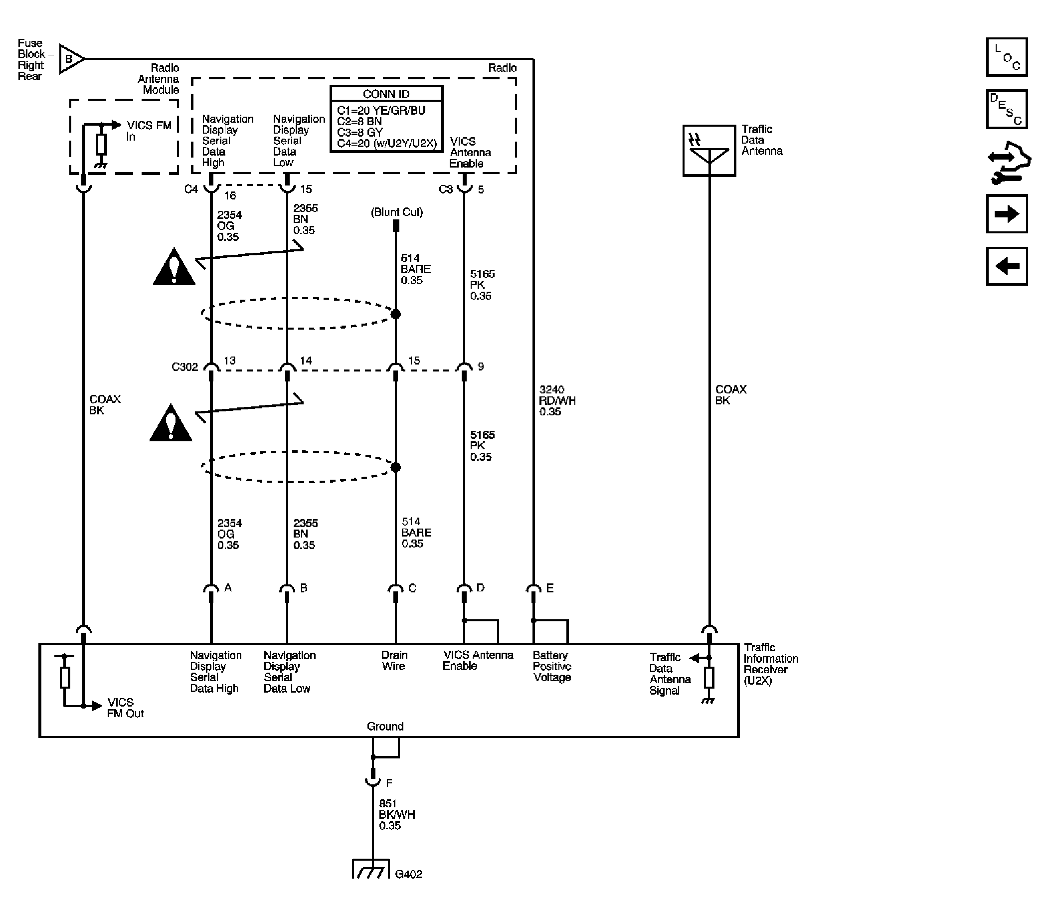
Fig 7: Traffic Information Receiver (Japan w/U2Y/U2X)
GM1788158Courtesy of GENERAL MOTORS CORP.
Fig 8: Navigation Antenna, Radio, Audio Amplifier, VCIM, and ISRVM
GM1788260Courtesy of GENERAL MOTORS CORP.