LEMON Manuals: Even more car manuals for everyone
Home >> GMC >> 1995 >> Forward Control 6.5 Y, Automatic >> Repair and Diagnosis >> Engine Performance >> System >> Engine Controls - Tests W/Codes - 6.5L Diesel. >> Diagnostic Trouble Code Charts >> DTC 35, Injection Pulse Width Error (Response Time Short) >> Diagnostic Aids

Diagnostic Aids

Injection pulse width will fluctuate slightly when throttle is depressed.

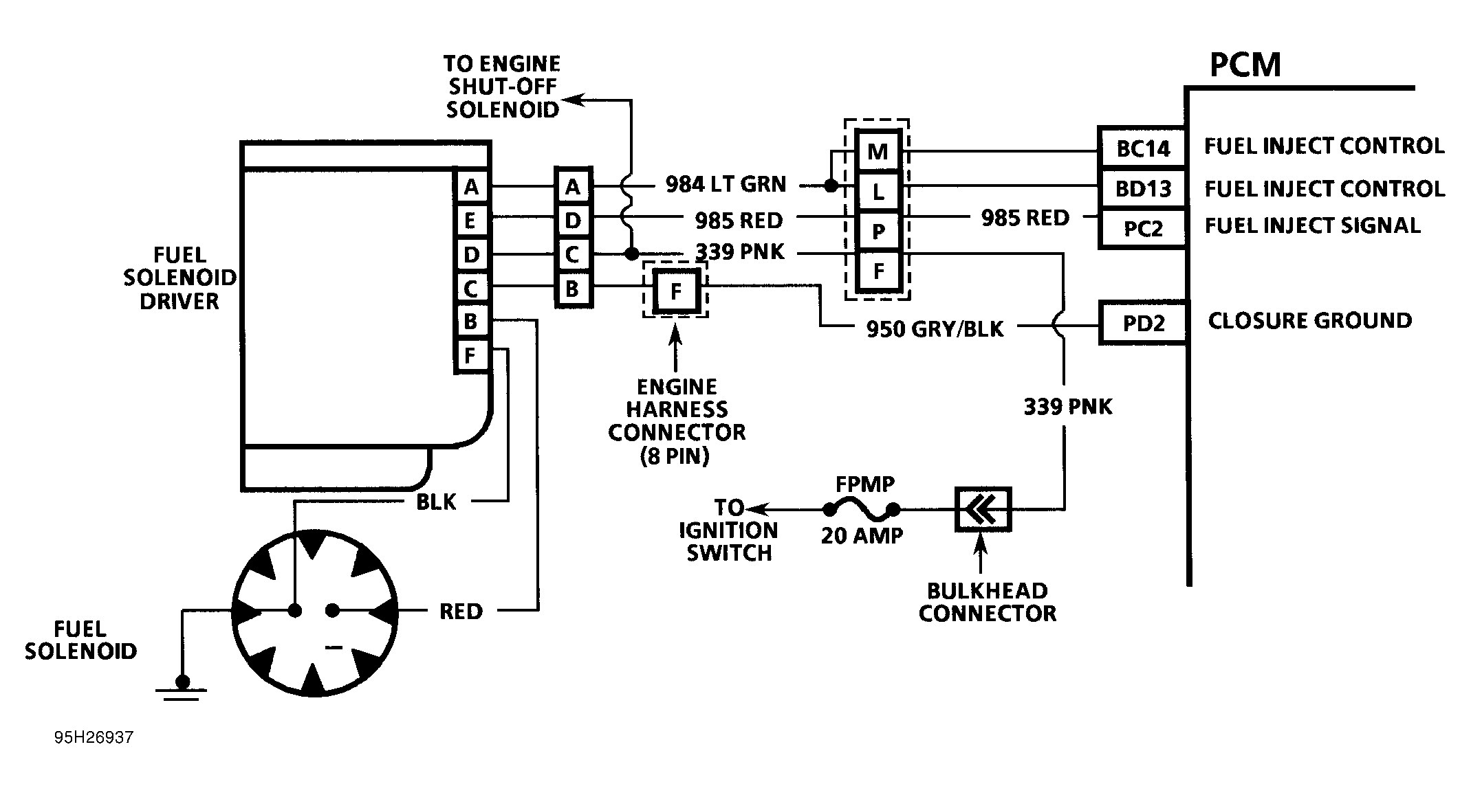
Fig 1: DTC 35 Schematic ("G" Series) Injection Pulse Width Error (Response Time Short)
G95H26937
Fig 2: DTC 35 Schematic ("P" Series) Injection Pulse Width Error (Response Time Short)
G95I26938
Fig 3: DTC 35 Schematic (All Models) Injection Pulse Width Error (Response Time Short)
G94B65665