LEMON Manuals: Even more car manuals for everyone
Home >> GMC >> 1995 >> Forward Control 4.3 Z, Automatic >> Repair and Diagnosis >> Engine Performance >> System >> Engine Controls - Tests W/Codes - 6.5L Diesel. >> Diagnostic Trouble Code Charts >> DTC 32, EGR Circuit Error - "G" Series >> Diagnostic Aids

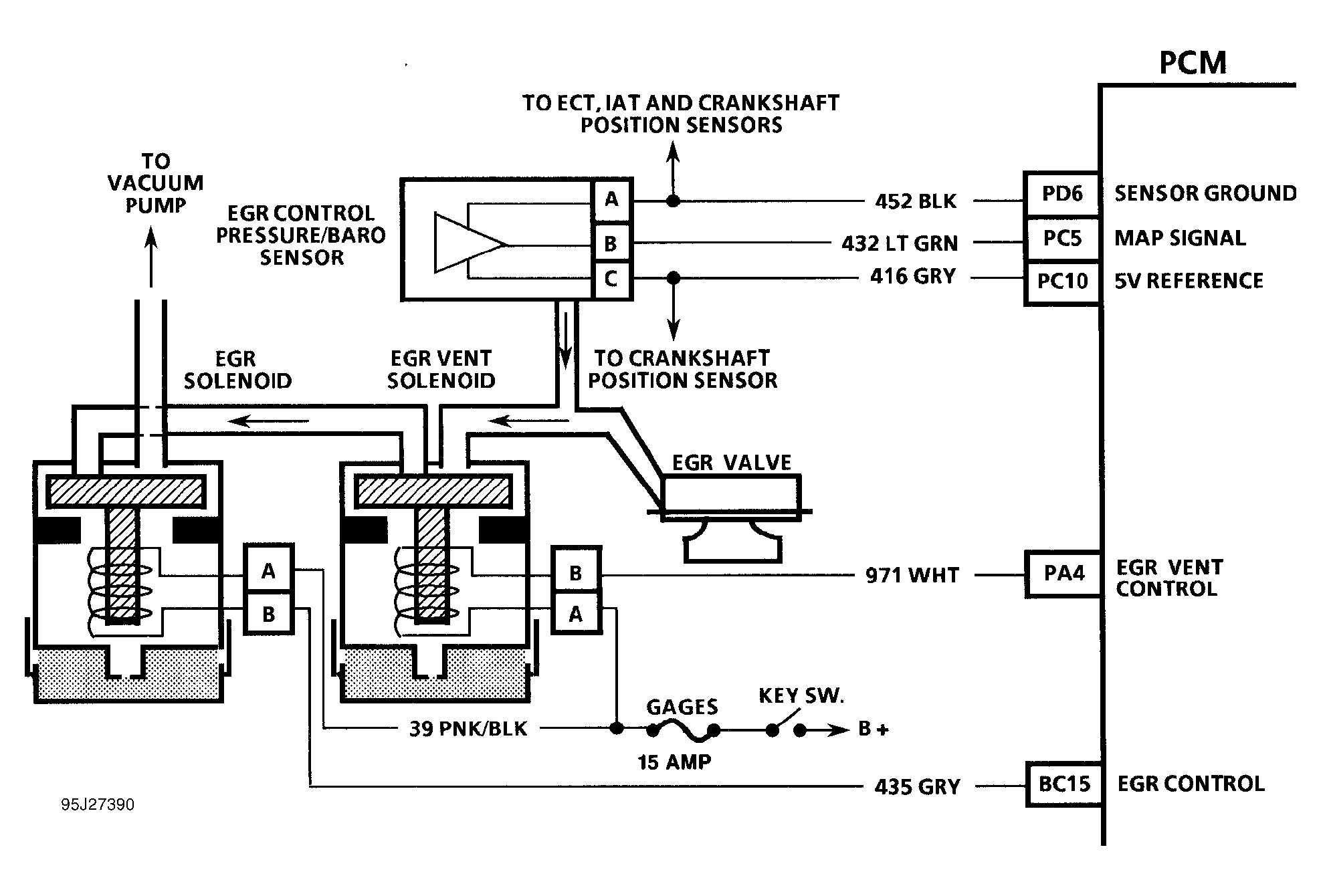
Diagnostic Aids

A vacuum leak or a pinched vacuum line may cause DTC 32 to set. Check all vacuum hoses and components connected to vacuum hoses for leaks or sharp bends. Check vacuum source to EGR solenoid. Also check for small leak in EGR valve.

Fig 1: DTC 32 Schematic ("G" Series) EGR Circuit Error
G95J27390
Fig 2: DTC 32 Flow Chart (All Models) EGR Circuit Error
G94A65649