LEMON Manuals: Even more car manuals for everyone
Home >> GMC >> 1993 >> Forward Control 7.4 N >> Repair and Diagnosis >> Engine Performance >> System >> Engine Controls - System/Component Tests >> Miscellaneous ECM Controls >> Chart C-10, A/C Control Diagnosis (A/T) 4.3L Turbo PFI >> Notes

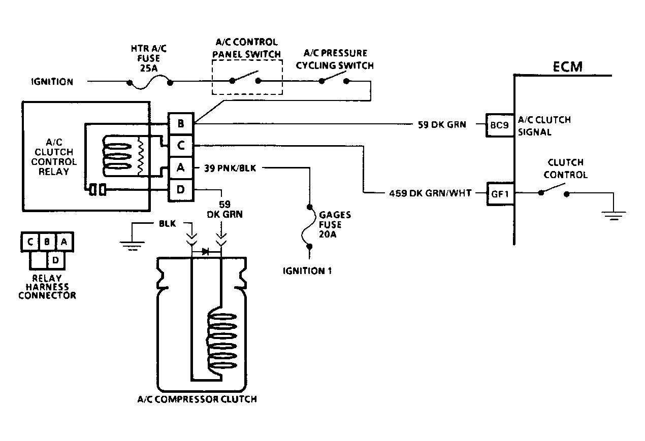
Chart C-10, A/C Control Diagnosis (A/T) 4.3L Turbo PFI: Notes

ECM controls operation of A/C clutch to improve idle quality and performance by:

Turning on A/C supplies battery voltage to clutch relay (circuit No. 59) and ECM terminal BC9. After a time delay of .5 seconds, ECM grounds terminal GF1 (circuit No. 459), and closes control relay. A/C compressor clutch then engages.

NOTE: Test numbers refer to numbers on diagnostic charts.
  1. Checks for low refrigerant as cause for no A/C.
  2. This step and steps that follow check for faulty A/C control relay. See QUAD DRIVER CHECK under COMPUTERIZED ENGINE CONTROLS .
  3. Checks for faulty cycling switch. Solenoids and relays are turned on and off by ECM, using "drivers". Each driver is a part of a group of 4, called quad-drivers. Failure of one driver can damage any other driver in set. Solenoid and relay coil resistance should be greater than 20 ohms.
Fig 1: A/C Clutch Circuit Schematic (4.3L Turbo PFI)
G92E22164Courtesy of GENERAL MOTORS CORP.
Fig 2: A/C Clutch System Flow Chart (4.3L Turbo PFI) (1 Of 2)
G92F22165Courtesy of GENERAL MOTORS CORP.