LEMON Manuals: Even more car manuals for everyone
Home >> GMC >> 1993 >> Forward Control 7.4 N >> Repair and Diagnosis >> Engine Performance >> System >> Engine Controls - Basic Testing >> Diagnostic Circuit Check (Diesel) >> Diagnostic Procedure >> Preliminary Inspection

Preliminary Inspection

  1. Check all vacuum hoses for incorrect routing, restrictions, cuts and other damage. Inspect hoses beneath air cleaner assembly and other engine components.
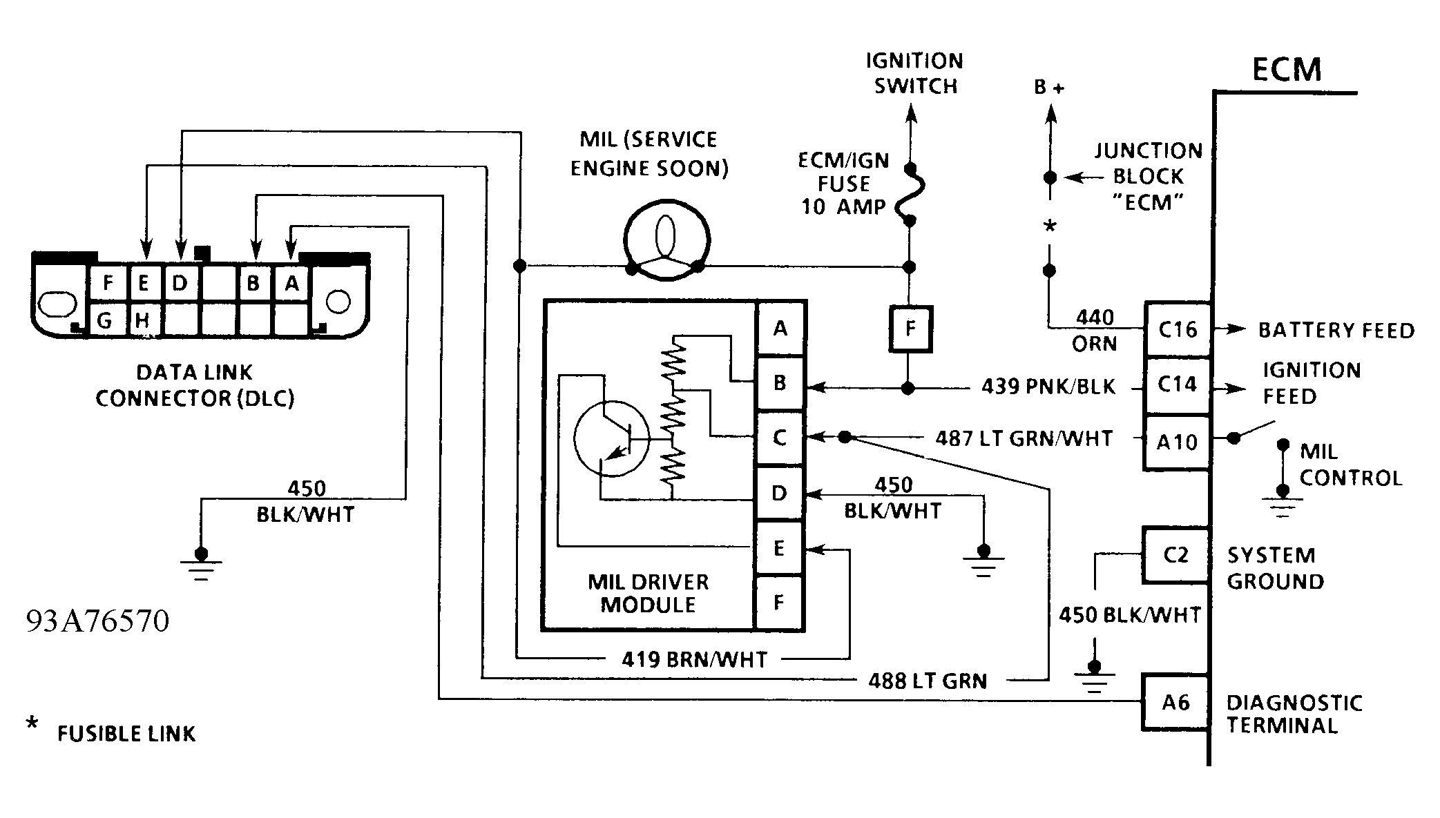
  2. Inspect all wires in engine compartment for correct and good connections. Also check wires for pinched or chaffed spots, as well as contact with sharp edges or exhaust manifolds. See Figure or Figure .
  3. Perform preliminary inspection carefully and thoroughly. A thorough inspection can often identify cause of problem without further diagnosis.