LEMON Manuals: Even more car manuals for everyone
Home >> GMC >> 1993 >> Forward Control 4.3 Z, Automatic >> Repair and Diagnosis >> Engine Performance >> System >> Engine Controls - System/Component Tests >> Miscellaneous ECM Controls >> Chart C-12, Cooling Fan Circuit Diagnosis 3.1L >> Overview

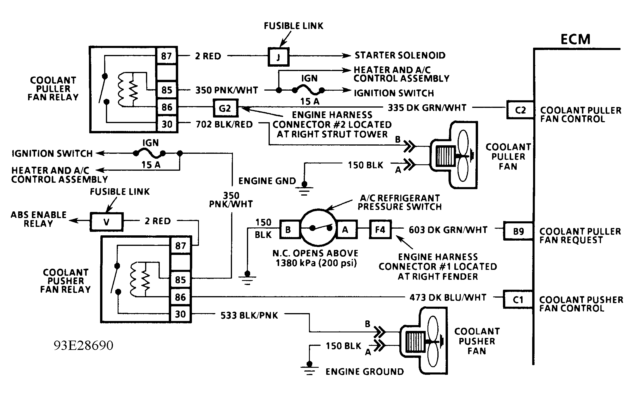
Chart C-12, Cooling Fan Circuit Diagnosis 3.1L: Overview

NOTE: Test numbers refer to numbers on diagnostic charts.
  1. Battery voltage should be available at cooling fan relay terminals "A" and "D" when ignition switch is in ON position.
  2. This checks ECM's ability to ground circuits No. 335 and 473. Malfunction Indicator Light (MIL) should be flashing at this point. If MIL is not flashing, refer to TESTS W/CODES article in this section.
  3. This test checks if cooling puller and pusher fan relays (circuits No. 533 and 702) are open. Jumpering relay terminals "A" and "E" by-passes relay, which should cause fans to operate, if motors and wiring are okay.
Fig 1: Cooling Fan System Schematic (3.1L)
G93E28690Courtesy of GENERAL MOTORS CORP.
Fig 2: Cooling Fan System Flow Chart (3.1L) (2 Of 2)
G92H15914Courtesy of GENERAL MOTORS CORP.